rekisteriseloste

Tiedote rekisteröitymisestä

Jos et ole saanut vahvistusviestiä rekisteröitymisestä si, tarkista roskapostikansiosi. Tämä erityisesti hotmail ja gmail sähköpostin käyttäjille.

Kirjoittaja Aihe: Aurinkokennot.  (Luettu 967554 kertaa)

*****
  • Karavaanari
  • Viimeksi paikalla:16.02.2026 kello on 16:29
Vs: Aurinkokennot.
« Vastaus #2520 : 2.08.2019 kello on 16:48 »
^  Siis paneelin ja säätimen väliin?

*****
  • Saittisähläri
  • Kalustoon kuuluva
  • Viimeksi paikalla:eilen kello 22:59
  • Epsoo
Vs: Aurinkokennot.
« Vastaus #2521 : 2.08.2019 kello on 17:27 »
^  Siis paneelin ja säätimen väliin?

Miä hyötyä siitä on tuossa välissä?

*****
  • Karavaanari
  • Viimeksi paikalla:16.02.2026 kello on 16:29
Vs: Aurinkokennot.
« Vastaus #2522 : 2.08.2019 kello on 17:37 »
Miä hyötyä siitä on tuossa välissä?
Elä multa kysy. En minä tiijä?
Kait se kuitenkin johonkin väliin on laitettava, kun joka paikassa siitä vouhkataan.

*****
  • Karavaanari
  • Viimeksi paikalla:17.10.2019 kello on 08:32
Vs: Aurinkokennot.
« Vastaus #2523 : 2.08.2019 kello on 17:45 »
Miä hyötyä siitä on tuossa välissä?

Ei mitään. Sulake tulee säätimen ja akun väliin sijoitettuna enintään 150mm etäisyydelle akusta.

*****
  • Karavaanari
  • Viimeksi paikalla:16.02.2026 kello on 16:29
Vs: Aurinkokennot.
« Vastaus #2524 : 2.08.2019 kello on 17:46 »
Ei mitään. Sulake tulee enintään 150mm päähän akusta.
Eli, jos laitan piuhan EBL:ään, en sulaketta tarvitse.
Mutta, kun se nyt on ostettu, niin kumpaan väliin se kannattaa laittaa. Paneelin ja säätimen vai säätimen ja EBL:n väliin?

*****
  • Kalustoon kuuluva
  • Viimeksi paikalla:tänään kello 18:35
Vs: Aurinkokennot.
« Vastaus #2525 : 2.08.2019 kello on 18:29 »
Elä multa kysy. En minä tiijä?
Kait se kuitenkin johonkin väliin on laitettava, kun joka paikassa siitä vouhkataan.
En tiijä minäkään...

Kaiketi se akun läheisyyteen pitäisi asentaa.
Mulla on akun ja säätimen välissä, mutta on myös kennon ja säätimen välissä sulake. Aikoinaan edellisellä omistajalla on jäljistä päätellen johdot sulaneet ja samalla polttanut myös patjan kulman. Ainakin sammutin oli tyhjennetty autoon.
Ensitöikseni vaihdoin piuhat ja laitoin ne kulkemaan vähän suojatumpiin paikkoihin. Samalla tuli sulakkeet.

*****
  • Karavaanari
  • Viimeksi paikalla:16.02.2026 kello on 16:29
Vs: Aurinkokennot.
« Vastaus #2526 : 2.08.2019 kello on 18:32 »
Luulen, että jos jotakin sattuu säätimen ja EBL:n välillä, niin EBL polttaa jonkin sulakkeen. Liekkö säätimestä löytyy sulaketta?
Jos vaikka kattoläpivinnistä nirhautuu eriste rikki, niin kait se sulake paneelin ja säätimen välissä paras on?
Perustuu täysin mutuun, mutta katsotaan miten käy.

*****
  • Kalustoon kuuluva
  • Viimeksi paikalla:tänään kello 18:33
  • Autossa on pyörät
Vs: Aurinkokennot.
« Vastaus #2527 : 2.08.2019 kello on 20:34 »
Säätimessä on mälli ja suurin jännite ennen säädintä. Mälli ja pääkytkin ennen säädintä. Voihan toisen laittaa ennen akkua kun tuntuu siltä

*****
  • Karavaanari
  • Viimeksi paikalla:17.10.2019 kello on 08:32
Vs: Aurinkokennot.
« Vastaus #2528 : 2.08.2019 kello on 21:48 »
Säätimessä on mälli ja suurin jännite ennen säädintä. Mälli ja pääkytkin ennen säädintä. Voihan toisen laittaa ennen akkua kun tuntuu siltä

Oikosulussa panelin jännite romahtaa ja teho ei riitä kaapeleita sulattamaan. Ei tarvitse sulaketta ennen säädintä. Akku taas antaa sellaisen tehon oikosulussa että piuhat palaa poikki. Siksi sulake enintään 150mm päähän akusta.

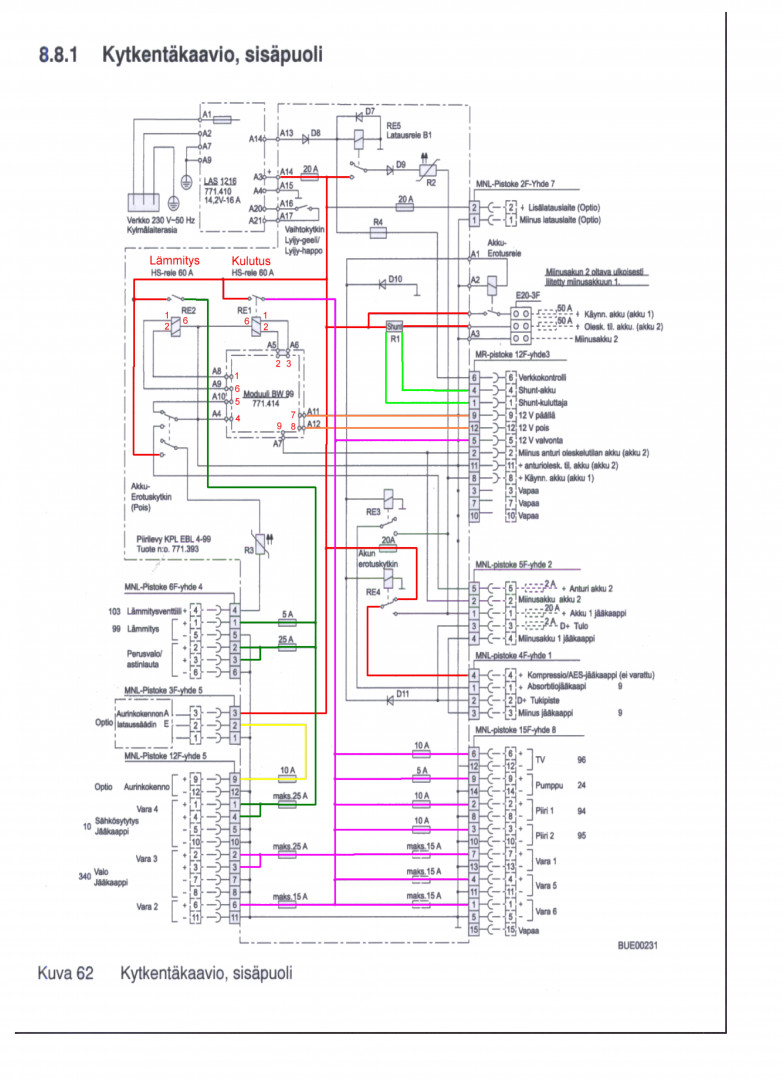
Miksi muuten välttämättä haluatte EBL:n siihen väliin? Onko siihen jokin pakottava syy?

*****
  • Kaikkien kaveri Sr.
  • Viimeksi paikalla:22.02.2026 kello on 11:36
  • Fiat Carado T448 2.3 130 -13
Vs: Aurinkokennot.
« Vastaus #2529 : 2.08.2019 kello on 21:58 »
Oikosulussa panelin jännite romahtaa ja teho ei riitä kaapeleita sulattamaan. Ei tarvitse sulaketta ennen säädintä. Akku taas antaa sellaisen tehon oikosulussa että piuhat palaa poikki. Siksi sulake enintään 150mm päähän akusta.

Miksi muuten välttämättä haluatte EBL:n siihen väliin? Onko siihen jokin pakottava syy?

Mulla sen vuoksi kun pitäisi vetää poikki auton piuhat (siis toiselle sivulle autoa jossa akut). Pitkittäin autoa vetää johtoja mutta poikittain on hankalampaa. EBL:ltä menee valmiiksi. Ja näkeehän auton omasta virtamittarista kun paneelit lataa.

*****
  • Karavaanari
  • Viimeksi paikalla:16.02.2026 kello on 16:29
Vs: Aurinkokennot.
« Vastaus #2530 : 2.08.2019 kello on 22:07 »
^ samoin mulla ja haluan myös, että kenno huolehtii myös starttiakusta.

*****
  • Kalustoon kuuluva
  • Viimeksi paikalla:tänään kello 16:56
Vs: Aurinkokennot.
« Vastaus #2531 : 2.08.2019 kello on 22:09 »
^ samoin mulla ja haluan myös, että kenno huolehtii myös starttiakusta.

Osaako EBL tuon?

*****
  • Karavaanari
  • Viimeksi paikalla:16.02.2026 kello on 16:29
Vs: Aurinkokennot.
« Vastaus #2532 : 3.08.2019 kello on 08:18 »
Osaako EBL tuon?
Tiedän sen asian tänä iltana, mutta en kerro kellekään.  :)

*****
  • Kalustoon kuuluva
  • Viimeksi paikalla:tänään kello 18:33
  • Autossa on pyörät
Vs: Aurinkokennot.
« Vastaus #2533 : 3.08.2019 kello on 08:40 »
EBL työntää 2 ampeeria starttiakulle, kyllä  ;)

*****
  • LämmitinGuru
  • Kalustoon kuuluva
  • Viimeksi paikalla:eilen kello 07:46
Vs: Aurinkokennot.
« Vastaus #2534 : 3.08.2019 kello on 09:11 »

Miksi muuten välttämättä haluatte EBL:n siihen väliin? Onko siihen jokin pakottava syy?

Jos autossa on alkuperäisesti Ampeerimittari niin se näyttää oikein kun kenno menee EBL:n kautta.



 

anything