rekisteriseloste

Tiedote rekisteröitymisestä

Jos et ole saanut vahvistusviestiä rekisteröitymisestä si, tarkista roskapostikansiosi. Tämä erityisesti hotmail ja gmail sähköpostin käyttäjille.

Kirjoittaja Aihe: Aurinkokennot.  (Luettu 985872 kertaa)

*****
  • Matkailija
  • Viimeksi paikalla:16.08.2025 kello on 12:48
Vs: Aurinkokennot.
« Vastaus #2175 : 9.10.2017 kello on 18:41 »

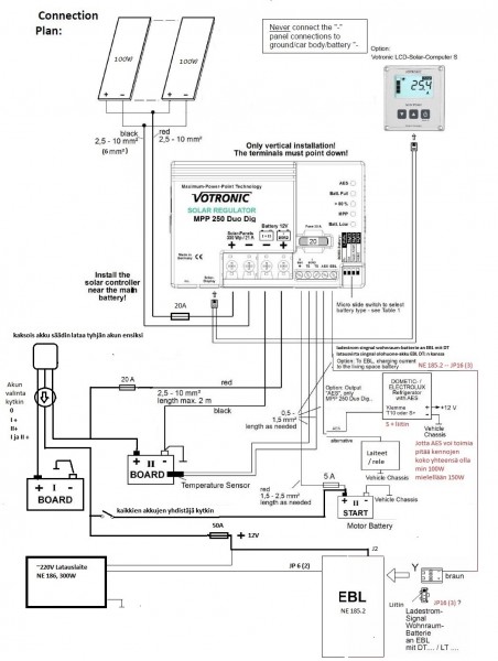
Sulakkeen kautta suoraan akustoon tai paremminkin toiseen akkuun, josta "kaksois akkureleen" kautta lataus myös toiseen asuntopuolen akkuun.

Säätimessä oma liitäntä myös ajo akkuun kuten jääkaapin ohjaukseenkin.

Jätin kytkemättä piuhan keskuksen korttiin, jotta avattaessa akkukytkin on sisä osat sitten jännitteettömät kokonaan, jos jotain rassaa niin ei tule "kynsille".

...Toki olisi halvemmallakin päässyt, mutta tein sitten tuollasen...



*****
  • Kalustoon kuuluva
  • Aiheen aloittaja
  • Viimeksi paikalla:27.03.2026 kello on 14:39
  • Kabe, nuperoauto, sillä mennään nyt.
Vs: Aurinkokennot.
« Vastaus #2176 : 30.12.2017 kello on 16:23 »
Ee lataa kennot tähän aikaan vuodesta. Kaukana on takana se hetki, että aurinko olisi näkynyt. No, ei hätää, agri on pyörinyt kahdeksan tuntia, nyt akut on täynnä. Tämä kaikki mökillä.

*****
  • Karavaanari
  • Viimeksi paikalla: 8.03.2026 kello on 18:40
Vs: Aurinkokennot.
« Vastaus #2177 : 1.01.2018 kello on 16:12 »
Maassa oli lunta melkein 30cm, mutta paneelit täysin puhtaat lumesta, mutta ei todellakaan sähköä tule tähän aikaan vuodesta. Marraskuun alkupäivinä tuli 2kw:n paneeleista vielä yli 1kw:n tehoja usean tunnin ajan kun aurinko paistoi.
« Viimeksi muokattu: 1.01.2018 kello on 16:51 »

*****
  • Kalustoon kuuluva
  • Aiheen aloittaja
  • Viimeksi paikalla:27.03.2026 kello on 14:39
  • Kabe, nuperoauto, sillä mennään nyt.
Vs: Aurinkokennot.
« Vastaus #2178 : 22.04.2018 kello on 15:57 »
Nyt lataa kennot mökillä hurjasti. Heti kun putki lähteeltä pumpulle (100m) sulaa saan joksevan veden saunaan, terassille ja suihkulähteisiin.
Näitä aurinkokenno keskusteluja tupsahtaa koko ajan lisää. Valvojalla taitaa olla muita "tärkeitä" poisto kiireitä, ettei jouda näitä yhdistämään. No, mulle välttää näinkin. :D

*****
  • Kaikkien Kaveri
  • Viimeksi paikalla:eilen kello 18:25
Vs: Aurinkokennot.
« Vastaus #2179 : 22.04.2018 kello on 17:04 »
Maassa oli lunta melkein 30cm, mutta paneelit täysin puhtaat lumesta, mutta ei todellakaan sähköä tule tähän aikaan vuodesta. Marraskuun alkupäivinä tuli 2kw:n paneeleista vielä yli 1kw:n tehoja usean tunnin ajan kun aurinko paistoi.
Johan komiat linjataulut ei tarvii pelätä et laivat osuu rantaan Thumb

*****
  • Kaikkien Kaveri
  • Viimeksi paikalla: 5.04.2026 kello on 20:54
  • Eye never sleep
Vs: Aurinkokennot.
« Vastaus #2180 : 22.04.2018 kello on 17:12 »
Virtaa pukkaa jo sateellakin. Thumb lukemista näkee miten mppt tekee virtaa "tyhjästä"

*****
  • Karavaanari
  • Viimeksi paikalla:21.05.2020 kello on 20:21
Vs: Aurinkokennot.
« Vastaus #2181 : 14.05.2018 kello on 09:03 »
Saako aurinkopaneelin rinnalle kytkeä normi ctekin akkulaturin lataamaan akkuja, kun ollaan verkkosähkön alueella vai pitääkö aurinkopaneeli irrottaa säätimestä?

Jos saa, niin ilmeisesti myös autosta voi ottaa latausvirran jotta voi ajon aikana ladata extraa akkuihin?

Kyseessä vaunu, 100w paneeli, 20A MPPT-säädin, 200Ah AGM akkuja ja CTEK XS7000.


*****
  • Kalustoon kuuluva
  • Viimeksi paikalla:eilen kello 20:56
Vs: Aurinkokennot.
« Vastaus #2182 : 14.05.2018 kello on 10:06 »
Säätimissä on kyllä 'takapotkusuoja', joten niitä voi olla useampikin rinnan.

*****
  • Karavaanari
  • Viimeksi paikalla:21.05.2020 kello on 20:21
Vs: Aurinkokennot.
« Vastaus #2183 : 14.05.2018 kello on 19:05 »
Mulla oli aluksi ctekki kiinni akussa rinnan kytketyssä akussa ja paneeli+säädin myös käytössä. Tosin säätimestä ei tullut mitään, kun vaunu on tallissa. Ctek oli mennyt häiriötilaan. Otin säätimen ja paneelin pois käytöstä ja laturi takas toimintaan. Nyt muutaman  (5h) tunnin jälkeen se oli melkoisen kuuma. Jännite akussa on 12,7V, mutta laturi näyttää, että varaus on 2/4.

Onkohan ctekki liika pieni, kun lämpenee rajusti? 7A latausvirta, joten 200Ah:n akkujen lataus kestää toista vuorokautta. Saisin muutaman amppeerin lisää jos vetäisin vaunun aurinkoon.


*****
  • Kaikkien kaveri Sr.
  • Viimeksi paikalla:eilen kello 21:20
  • Fiat Carado T448 2.3 130 -13
Vs: Aurinkokennot.
« Vastaus #2184 : 14.05.2018 kello on 22:39 »
Onkohan säätimet olleet vireessä:
https://www.mtv.fi/uutiset/kotimaa/artikkeli/aurinkopaneelin-akku-rajahti-ja-sytytti-kesamokin-seinan-tuleen-puumalassa/6908496

*****
  • Kaikkien Kaveri
  • Viimeksi paikalla: 5.04.2026 kello on 20:54
  • Eye never sleep
Vs: Aurinkokennot.
« Vastaus #2185 : 15.05.2018 kello on 08:46 »
Onkohan säätimet olleet vireessä:
https://www.mtv.fi/uutiset/kotimaa/artikkeli/aurinkopaneelin-akku-rajahti-ja-sytytti-kesamokin-seinan-tuleen-puumalassa/6908496
Vai oisko akussa mennyt kenno mennyt oikariin? Noilla tiedoilla mahdotonta sanoa juuta taikka jaata.

*****
  • Karavaanari
  • Viimeksi paikalla:21.05.2020 kello on 20:21
Vs: Aurinkokennot.
« Vastaus #2186 : 15.05.2018 kello on 21:01 »
En tiedä mikä oli, mutta akut on nyt täynnä. Laitoin ctekin ulos viileempään. Katotaan mitä tulee. Ainakin laskennallisen kulutuksen mukaan akut on toimineet oikein. Jääkaappi vie 12voltilla 10A tunnissa ja kyllä akku vuorokaudessa alkoi olla tyhjä. Tulipa testattua ja saatua vanha jääkaappi toimimaan kaikilla kolmella vaihtoehdolla.

*****
  • Kaikkien Kaveri
  • Viimeksi paikalla: 5.04.2026 kello on 20:54
  • Eye never sleep
Vs: Aurinkokennot.
« Vastaus #2187 : 15.05.2018 kello on 23:05 »
En tiedä mikä oli, mutta akut on nyt täynnä. Laitoin ctekin ulos viileempään. Katotaan mitä tulee. Ainakin laskennallisen kulutuksen mukaan akut on toimineet oikein. Jääkaappi vie 12voltilla 10A tunnissa ja kyllä akku vuorokaudessa alkoi olla tyhjä. Tulipa testattua ja saatua vanha jääkaappi toimimaan kaikilla kolmella vaihtoehdolla.
Olen havainnut saman, että ctek on aika kova lämpenemään ja joskus omituisia vikatiloja, mutta yleensä taas alkaa toimiin oikein. Lienee tuon laitteen omisaisuus. Jätän laturin ilmaan roikkumaaan ja ei palavaa materiaalia lähellä. Kaiken varalta. :o

*****
  • Kaikkien Kaveri
  • Viimeksi paikalla:eilen kello 22:21
Vs: Aurinkokennot.
« Vastaus #2188 : 15.05.2018 kello on 23:14 »
nimi ei aina riitä, pitää olla oikea laturi oikeassa paikassa. tästä voi vähän katsella https://www.ctek.com/fi/koulutus/akkulaturi_autolle

*****
  • Karavaanari
  • Viimeksi paikalla: 2.04.2026 kello on 16:03
  • Älä äänestä "niinkuttelijoita".....
Vs: Aurinkokennot.
« Vastaus #2189 : 16.05.2018 kello on 06:09 »
@zami:"Jääkaappi vie 12voltilla 10A tunnissa.."
 - Mystinen ilmaus..? Tässä lienee nyt vastuu kuulijalla.

@ktako: "Jätän laturin ilmaan roikkumaaan ja ei palavaa materiaalia lähellä."

- Joo, tuossa on hyvin oivallettu tuollaisen elektroniikan luotettavuustaso.
  Näin itsekin tekisin jos tuollaista käyttäisin, tosin sillä erolla että
  lisäksi vielä valvoisin ainakin toisella silmällä.

- Sitten jos pitäisi laturi jättää valvomatta toimimaan niin sen tehtävän
  uskoisin Matti-laturille (tai vast. tekniikalle)