rekisteriseloste

Tiedote rekisteröitymisestä

Jos et ole saanut vahvistusviestiä rekisteröitymisestä si, tarkista roskapostikansiosi. Tämä erityisesti hotmail ja gmail sähköpostin käyttäjille.

Kirjoittaja Aihe: Primus 2470 ongelma  (Luettu 22155 kertaa)

*****
  • Karavaanari
  • Aiheen aloittaja
  • Viimeksi paikalla:24.03.2025 kello on 19:29
Vs: Primus 2470 ongelma
« Vastaus #15 : 13.07.2020 kello on 19:07 »
Pyrostaatin napojen oikosulkeminen ei auta

*****
  • Karavaanari
  • Aiheen aloittaja
  • Viimeksi paikalla:24.03.2025 kello on 19:29
Vs: Primus 2470 ongelma
« Vastaus #16 : 13.07.2020 kello on 20:08 »
Tuohon oli tehty relekytkentä ja releelle tulee 12,59v mutta pyrostaatille ja hehkulle ei tule virtaa? onkohan boxi menny? :(

*****
  • LämmitinGuru
  • Aluevalvoja
  • Kalustoon kuuluva
  • Viimeksi paikalla:12.03.2026 kello on 08:32
Vs: Primus 2470 ongelma
« Vastaus #17 : 13.07.2020 kello on 21:01 »
Tuleeko vesitermostaatin punaiseen johtoon?

*****
  • Karavaanari
  • Aiheen aloittaja
  • Viimeksi paikalla:24.03.2025 kello on 19:29
Vs: Primus 2470 ongelma
« Vastaus #18 : 13.07.2020 kello on 21:42 »
Boxilta vesitermostaatille tulee yli 12v? silti lämmitin ei käynnisty ja tosiaan hehkutulpalle sekä pyrostaatille ei tule virtaa? Mistähän vikaa vois vielä ehtiä?

*****
  • LämmitinGuru
  • Aluevalvoja
  • Kalustoon kuuluva
  • Viimeksi paikalla:12.03.2026 kello on 08:32
Vs: Primus 2470 ongelma
« Vastaus #19 : 13.07.2020 kello on 22:07 »
Boxilta vesitermostaatille tulee yli 12v? silti lämmitin ei käynnisty ja tosiaan hehkutulpalle sekä pyrostaatille ei tule virtaa? Mistähän vikaa vois vielä ehtiä?

Tarkoitatko, että pyrostaatin siniseen ei tule jännitettä? Oikosulje vesitermostaatin navat.

*****
  • Karavaanari
  • Aiheen aloittaja
  • Viimeksi paikalla:24.03.2025 kello on 19:29
Vs: Primus 2470 ongelma
« Vastaus #20 : 13.07.2020 kello on 22:35 »
Ok, kiitos tiedosta, kokeilen huomenna

*****
  • Karavaanari
  • Aiheen aloittaja
  • Viimeksi paikalla:24.03.2025 kello on 19:29
Vs: Primus 2470 ongelma
« Vastaus #21 : 14.07.2020 kello on 19:51 »
Oikosuljin vesitermostaatin niin ohjauspaneelistakin kaasulämmityksen merkkivalot sekä kiertovesipumpun toiminta hävis , menikö jostain sulake? onko vesitermostaatti sökö vai?

*****
  • Kaikkien Kaveri
  • Viimeksi paikalla: 3.04.2023 kello on 16:44
  • Nurmijärvi
Vs: Primus 2470 ongelma
« Vastaus #22 : 14.07.2020 kello on 21:21 »
Oikosuljin vesitermostaatin niin ohjauspaneelistakin kaasulämmityksen merkkivalot sekä kiertovesipumpun toiminta hävis , menikö jostain sulake? onko vesitermostaatti sökö vai?

Ohjauspaneelin sulake varmaan meni osuit maihin, toivottavasti ei mennyt poksista mitään.
vesitermarin molempiin johtoihin pitää tulla virta,  muuten on sökö.

*****
  • Karavaanari
  • Aiheen aloittaja
  • Viimeksi paikalla:24.03.2025 kello on 19:29
Vs: Primus 2470 ongelma
« Vastaus #23 : 4.08.2020 kello on 20:38 »
Nyt ohjauspaneelista kun pistää kaasulämmityksen päälle niin vihreä valo palaa kokoajan eikä sammu vaikka termostaatista säätää lämmityksen ihan kiinni, naksahdus kyllä kuuluu?, mielestäni lämmitys ei kyllä lähde päälle vieläkään (vesitermostaatti ok, hehkutulppa ok, pyrostaatti (5 ohm mitattu)?
Mikähän lie vikana?

*****
  • Kaikkien Kaveri
  • Viimeksi paikalla: 3.04.2023 kello on 16:44
  • Nurmijärvi
Vs: Primus 2470 ongelma
« Vastaus #24 : 4.08.2020 kello on 21:05 »
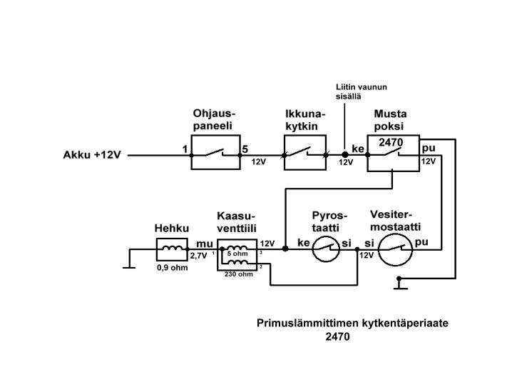
Ensin onko hananappi päällä, jos valo ei sammu.
sitten mittaat kuvan mukaan kaikki liittimet,( pyrostaatti on 1 ohm)
kun virta on päällä.



*****
  • LämmitinGuru
  • Aluevalvoja
  • Kalustoon kuuluva
  • Viimeksi paikalla:12.03.2026 kello on 08:32
Vs: Primus 2470 ongelma
« Vastaus #25 : 4.08.2020 kello on 21:34 »
Pyrostaatti on viallinen jos vastus on 5 ohmia, pitäisi näyttää oikosulkua eli noin 0,2- o,8 ohmia.. Hehkulle ei tule tarpeeksi jännitettä.

*****
  • Karavaanari
  • Aiheen aloittaja
  • Viimeksi paikalla:24.03.2025 kello on 19:29
Vs: Primus 2470 ongelma
« Vastaus #26 : 5.08.2020 kello on 21:45 »
Paljonko hehkutulpalle pitää tulla virtaa kun lämmitys päällä? Pyrostaatti uusittu, hehkutulppa vaihdettu ehjään, vesitermostaatti ok, lämmityksen kun painaa kaasulle päälle niin vihreä valo palaa jatkuvasti (ei sammu vaikka termostaatista vääntää mutta kuuluu naksahdus, relekytkentä laitettu lämmitykseen) vika varmaan hehkulle tulevan virran määrässä? Onko muita vaihtoehtoja? Akun jännite kyllä on ok.

*****
  • LämmitinGuru
  • Aluevalvoja
  • Kalustoon kuuluva
  • Viimeksi paikalla:12.03.2026 kello on 08:32
Vs: Primus 2470 ongelma
« Vastaus #27 : 5.08.2020 kello on 21:51 »
Mittaa mustan poksin takaa vesitermostaatin maapisteestä hehkun runkoon ohmimittarilla, paljonko näyttää. Jos on paljon ohmeja ( 1-5 ohm. ) niin laita maapisteestä hyppylanka hehkun kierteen ympärille prikan väliin. Hehkun jännitteen pitaisi olla noin 2,5-3 volttia, jotta lämmitin toimisi varmasti.

*****
  • Karavaanari
  • Aiheen aloittaja
  • Viimeksi paikalla:24.03.2025 kello on 19:29
Vs: Primus 2470 ongelma
« Vastaus #28 : 5.08.2020 kello on 22:25 »
Hehkun runkoon tuli 4,5

*****
  • LämmitinGuru
  • Aluevalvoja
  • Kalustoon kuuluva
  • Viimeksi paikalla:12.03.2026 kello on 08:32
Vs: Primus 2470 ongelma
« Vastaus #29 : 5.08.2020 kello on 23:04 »
Hehkun runkoon tuli 4,5

Puhuitko nyt ohmeista?

 

anything