rekisteriseloste

Tiedote rekisteröitymisestä

Jos et ole saanut vahvistusviestiä rekisteröitymisestä si, tarkista roskapostikansiosi. Tämä erityisesti hotmail ja gmail sähköpostin käyttäjille.

Kirjoittaja Aihe: Votronic 5330  (Luettu 12341 kertaa)

*****
  • Matkailija
  • Aiheen aloittaja
  • Viimeksi paikalla:23.03.2026 kello on 13:26
Votronic 5330
« : 7.03.2024 kello on 12:53 »
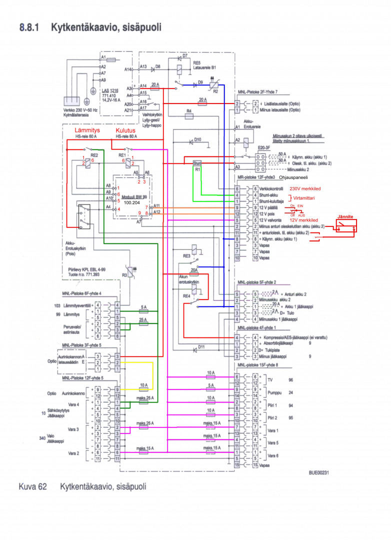
Laitoin otsikon mukaisen Votronic 5330 ohjauspaneelin asuntoautoon. Purin vanhat moneen kertaan rempatut systeemit pois.
Virtalähteenä on EBL 99 K.
Nyt tarvitsisin tietoa, miten saan nämä keskustelemaan keskenään.
EBL:ssä on block 3, johon on tarkoitus kytkentäkaavion mukaan kytkeä ohjauspaneeli yms.
Ohjauspaneeli toimii hyvin ja samoin ebl. Käsittääkseni ebl:lle pitäisi saada tieto, milloin pääkytkin on päällä.

Jos jollakin on tietoa kytkennästä, tai tietoa keneltä voisin kysyä ohjetta, niin olisin hyvin kiitollinen.

*****
  • LämmitinGuru
  • Aluevalvoja
  • Kalustoon kuuluva
  • Viimeksi paikalla:tänään kello 09:13
Vs: Votronic 5330
« Vastaus #1 : 7.03.2024 kello on 14:06 »




*****
  • Matkailija
  • Aiheen aloittaja
  • Viimeksi paikalla:23.03.2026 kello on 13:26
Vs: Votronic 5330
« Vastaus #2 : 7.03.2024 kello on 14:34 »
Kiitos kuvasta, löysin saman, tosin englanniksi.
3-liittimen kytkentä Votronic:n ei ole auennut minulle kaavion perusteella, "suomentaisitko", kiitos.

*****
  • LämmitinGuru
  • Aluevalvoja
  • Kalustoon kuuluva
  • Viimeksi paikalla:tänään kello 09:13
Vs: Votronic 5330
« Vastaus #3 : 7.03.2024 kello on 18:29 »
Kyllä tuossa kuvassa on kaikki tärkeä. Votronic:kiä en tunne.

*****
  • Karavaanari
  • Viimeksi paikalla: 2.04.2026 kello on 16:03
  • Älä äänestä "niinkuttelijoita".....
Vs: Votronic 5330
« Vastaus #4 : 8.03.2024 kello on 01:36 »
"Käsittääkseni ebl:lle pitäisi saada tieto, milloin pääkytkin on päällä"

- Ei vaan pulssikomento päälle tai pois.

"3-liittimen kytkentä Votronic:n ei ole auennut minulle kaavion perusteella, "suomentaisitko", kiitos"

- EBL:n kolmosliittimen napa 9 pitää pulssimaisesti maadoittaa että saat käyttö ja lämmityssähkön
  päälle. Käyttösähkön saat pois päältä vastaavasti navasta 12. Lämmityssähkö katkeaa vain asuntoakun
  alijännitteestä. (Ja EBL:n akkuerotuskytkimest ä tietysti)

- Joutunet vaihtamaan Votronic:n pääsähkökytkimen (1)-0-(1) tyyppiseksi. Voisi olla muuten ikävä
  homma mutta se kytkimien erillinen pikkupiirilevy pelastaa tilanteen. Sopivan kytkimen löytänet
  esim. Vaasan elektroniikkakeskuk sesta.

*****
  • LämmitinGuru
  • Aluevalvoja
  • Kalustoon kuuluva
  • Viimeksi paikalla:tänään kello 09:13
Vs: Votronic 5330
« Vastaus #5 : 8.03.2024 kello on 10:14 »
"Käsittääkseni ebl:lle pitäisi saada tieto, milloin pääkytkin on päällä"

- Ei vaan pulssikomento päälle tai pois.


Pelkä pulssi riittää.





*****
  • Kaikkien Kaveri
  • Viimeksi paikalla:29.03.2026 kello on 17:08
Vs: Votronic 5330
« Vastaus #6 : 8.03.2024 kello on 10:24 »
Kävisiköhän tämä mitoiltaan uudeksi jousipalautuvaksi käynnistys/vapaa/sammutusnapiksi.
https://www.starelec.fi/product_info.php?products_id=3439
(Valokuva on ilmeisesti jousipalautumattoma sta 2 koskettin mallista kun nappi on tuossa asennossa ja napoja on enemmän.)

Pumpulle löytyy kapeampi samaa sarjaa, niin ei tarvitse pilkkoa piirilevyä.
https://www.starelec.fi/product_info.php?products_id=3411

*****
  • LämmitinGuru
  • Aluevalvoja
  • Kalustoon kuuluva
  • Viimeksi paikalla:tänään kello 09:13
Vs: Votronic 5330
« Vastaus #7 : 8.03.2024 kello on 11:22 »
Kävisiköhän tämä mitoiltaan uudeksi jousipalautuvaksi käynnistys/vapaa/sammutusnapiksi.
https://www.starelec.fi/product_info.php?products_id=3439


Tämä käy. https://www.starelec.fi/product_info.php?products_id=3448

*****
  • Karavaanari
  • Viimeksi paikalla: 2.04.2026 kello on 16:03
  • Älä äänestä "niinkuttelijoita".....
Vs: Votronic 5330
« Vastaus #8 : 8.03.2024 kello on 15:27 »
 "Pelkä pulssi riittää"

- Juuri näin kuvittelin kirjoittaneeni. Joudunkin päättelemään että ymmärrettävyyteni
  taso jäi vaatimattomalle asteelle.

 "Pumpulle löytyy kapeampi samaa sarjaa, niin ei tarvitse pilkkoa piirilevyä"

- Jotain piirilevylle on kuitenkin tehtävä koska virtakytkin toimii EBL:ssä eri periaatteella
  ja erilaisella kytkennällä. Pilkkominen tai muu veistely on edessä jos siitä osankaan jättää
  jäljelle. Itse poistaisin apupiirilevyn (talteen) kokonaan ja johdottaisin molemmat kytkimet
  tilanteen vaatimalla tavalla.

*****
  • LämmitinGuru
  • Aluevalvoja
  • Kalustoon kuuluva
  • Viimeksi paikalla:tänään kello 09:13
Vs: Votronic 5330
« Vastaus #9 : 8.03.2024 kello on 22:01 »
"Pelkä pulssi riittää"

- Juuri näin kuvittelin kirjoittaneeni. Joudunkin päättelemään että ymmärrettävyyteni
  taso jäi vaatimattomalle asteelle.


Et kuitenkaan kirjoittanut, " - Ei vaan pulssikomento päälle tai pois." Miten tämä pitää ymmärtää?

*****
  • Kaikkien Kaveri
  • Viimeksi paikalla:29.03.2026 kello on 17:08
Vs: Votronic 5330
« Vastaus #10 : 8.03.2024 kello on 23:35 »

Itse poistaisin apupiirilevyn (talteen) kokonaan ja johdottaisin molemmat kytkimet tilanteen vaatimalla tavalla.
Apupiirilevyn poisto kokonaan oli itselläkin mielessä, sillä kaivelin linkin myös perus on/off kytkimen. Silloin ei tarvitse juottaa pumpun kytkintä irti piirilevyjä.

  • Vieras
  • Vs: Votronic 5330
    « Vastaus #11 : 9.03.2024 kello on 14:00 »
    Hölmö insinööri lähti tietty mallintamaan asiaa niin, että ei tarvitsisi mitään purkaa (vaikka yleensä hommat aloitetaan purkamalla). Hölmönä ajatuksena oli, että rakentaisi EBL viereen rasian, jossa NE556 piirillä toteuttaisi ratkaisun, joka antaa sekunnin mittaisen negatiivisen pulssin tuonne EBL Block 3 liittimelle 9 kun tuohon Votroniciin laitetaan virrat päälle. Ja samainen sekunnin mittainen pulssi Block 3 liittimeen 12 kun tuosta Votronicista sammutetaan virrat.

    Kunhan nyt ajankuluksi vaan mietiskeli moista järjetöntä ratkaisua.

    Yksikertaistettuna sitten vaan erillinen aikaisemmin mainittu  keinukatkaisija jonnekin vaikka tuon paneelin viereen, jolla annetaan se negatiivinen pulssi tuonne EBL block 3 liitimille 3 ja 12. Tällä kytketään EBL sähköt päälle.

    Tuo Votronic on on vaan info näyttö, jolloin siihen voi laittaa virrat päälle tuosta katkaisijasta silloin kun haluaa tarkistaa noita akun jännitettä tai säiliöiden täyttöastetta.

    EBL block 8 liitin 7 -> Votronic liitin 2
    EBL block 8 liitin 13 -> Votronic liitin 1

    EBL block 3 liitin 8 -> Votronic liitin 3


    Sitten tulikin pohdinta, että meneekö tankkien anturit myös vaihtoon, jotta näyttäisivät oikein tuossa Votronicin paneelissa vai käyvätkö ne sellaisenaan.
    « Viimeksi muokattu: 9.03.2024 kello on 15:07 »

    *****
    • Kaikkien Kaveri
    • Viimeksi paikalla:tänään kello 17:54
    Vs: Votronic 5330
    « Vastaus #12 : 10.03.2024 kello on 09:35 »
    Hölmö insinööri lähti tietty mallintamaan asiaa niin, että ei tarvitsisi mitään purkaa (vaikka
    Sitten tulikin pohdinta, että meneekö tankkien anturit myös vaihtoon, jotta näyttäisivät oikein tuossa Votronicin paneelissa vai käyvätkö ne sellaisenaan.


    Kuvasta päätellen anturit menee vaihtoon . . .  Erinäköisiä ovat...

    https://www.roadpro.co.uk/product/12e-votronic-control-panels-sensors-displays/votronic-tank-electrode-12-24-k-c0320/C0320





    https://www.roadpro.co.uk/userfiles/PDFs/product%20information/Votronic%20Sept%202023/5543_5545%20Tankelektrode_12-24K_15-50K%20%2006-2023_e.pdf

    « Viimeksi muokattu: 10.03.2024 kello on 09:58 »

    *****
    • Matkailija
    • Aiheen aloittaja
    • Viimeksi paikalla:23.03.2026 kello on 13:26
    Vs: Votronic 5330
    « Vastaus #13 : 10.03.2024 kello on 14:33 »
    Palasin reissusta kotiin ja huomasin ilokseni, että tänne on tullut monia hyviä ohjeita.

    Votronicin olen kytkenyt siinä tulleiden ohjeiden mukaan.
    Siinä oleva pääkytkin ohjaa  sulakerasiaa, jonka takana on valot, usb latauspistokkeet, kattoluukun tuulettimet yms.
    Siihen tulee myös tiedot asunto-osan akusta ja starttiakusta.

    Tankkielektrodit olen vaihtanut saman sarjan tuotteisiin.

    Tätä ohjauspaneelia en mielelläni lähtisi muokkaamaan.

    Ohjeissa on ollut pulssikytkentä. Riittääkö, että sen toteuttaa jousipalautteisella kytkimellä (paneelin vieressä olisi sopiva tila), vai pitääkö olla ajastinpiiri joka hoitaa katkaisun?

    Toisaalta on tullut mieleen, että pitäisikö EBL korvata jollain muulla vastaavalla?
    Tuo EBL on tehdasuusi, ostin sen toista vuotta sitten, kun sopivalla hinnalla sen sain. Sitä ei ole käytetty vielä kertaakaan. Voisin tuon myydä siinä tapauksessa, jos jollain muulla yksinkertaisemmalla laitteella saisi kytkennän tehtyä. Voisi sen ohjauksen ottaa suoraan Votronicilta.


    *****
    • Matkailija
    • Aiheen aloittaja
    • Viimeksi paikalla:23.03.2026 kello on 13:26
    Vs: Votronic 5330
    « Vastaus #14 : 10.03.2024 kello on 14:50 »
    Tulisikohan nyt oikea liitetiedosto mukaan  :)

     

    anything