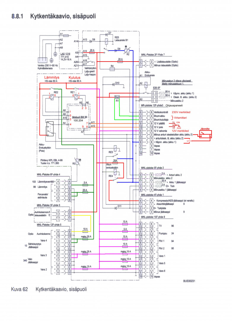
Matkailuautossa linkin takaa löytyvä EBL-99: https://karavaani.pikarinen.com/p/virtaa-eblsta.html
Pitäisi saada 15-20A verran hupiakulta virtaa diesel-lämmittimelle, mutta jottei olisi liian helppoa niin mistähän tuollaisia sopivia uros-terminaaleja saa? Vai tekeekö m-auto ja -vaunuhuoltamot sopivan liitoksen? Noihin kun ilmeisesti kannattaa ostaa myös kunnolliset pihditkin. En tosiaan ole vielä kysellyt sen enempää elektroniikka- tms. liikkeistä asiaa, kun ratkaisin asian toisella hupiakulla, jonka laitoin akkukotelon sisään ja siitä sitten vedon lämmittimelle... nopsaan kun piti taas saada jotain valmiiksi.
Pitäisi saada 15-20A verran hupiakulta virtaa diesel-lämmittimelle, mutta jottei olisi liian helppoa niin mistähän tuollaisia sopivia uros-terminaaleja saa? Vai tekeekö m-auto ja -vaunuhuoltamot sopivan liitoksen? Noihin kun ilmeisesti kannattaa ostaa myös kunnolliset pihditkin. En tosiaan ole vielä kysellyt sen enempää elektroniikka- tms. liikkeistä asiaa, kun ratkaisin asian toisella hupiakulla, jonka laitoin akkukotelon sisään ja siitä sitten vedon lämmittimelle... nopsaan kun piti taas saada jotain valmiiksi.



