Kirjoittaja
Aihe: Hymer T655 2004 Sähkökaaviota kaipaan (Luettu 9297 kertaa)
« Vastaus #1 : 12.06.2020 kello on 18:18 »
No parempi unohtaa nuo alkuperäiset hymerin sähkökaaviot. Eli jos oikein ymmärsin niin jääkaapi on kytketty suoraan as.osan akkuihin. Jos haluaa että jääkaappi toimii vain as,auton moottorin käydessä ,niin kytkentä on yksin kertainen. Kun auton laturi lataa,niin D+ ,61 liittimeen indunsoituu se 12VDC jännite,millä voi ohjata ja ohjataankin niitä as.auton toimintoja,EBL-poksit. Siis siihen linjaan vain yksi DC-rele ,jossa on se diodi,vetokäämin rinnan,niin jääkaappi toimii vain auton käydessä,siis laturin olessa lataus tilassa.
« Vastaus #2 : 12.06.2020 kello on 18:41 »
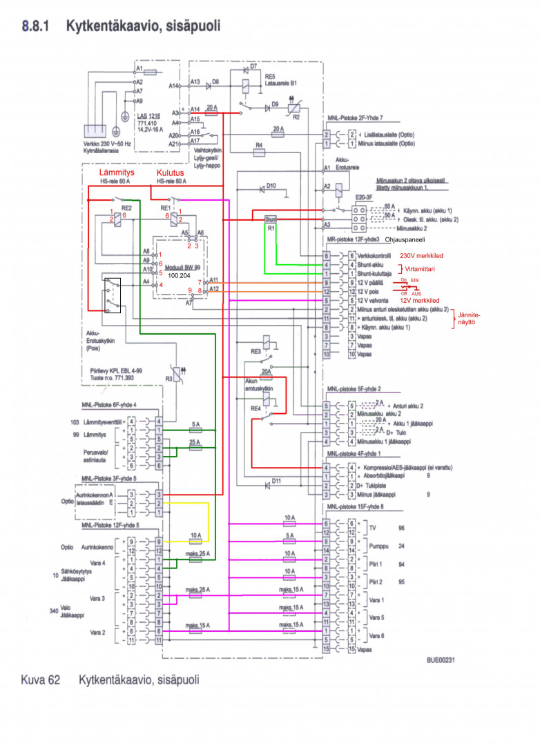
Hevosmiehen kuvaama kytkentä siellä on ihan Schaudtin tekemänä - katso kuva - mutta kun tässä tapauksessa on ykkösblokin ykköspinni vedetty pois, katkaistu ja vedetty sulakkeen kautta asunto-osan akulle. EBLn releet on mitattu ja toiminta kokeiltu penkissä D+ suhteen, toimii, eli sen ei pitäisi olla syy ohitukseen. Onko Hymereissä D+ kytketty jääkaapille vai luotetaanko tähän kytkentään, omassani tulee jääkaapin rimaan jälkeenpäin vedetty (ei minun vetämäni) D+ mutta se ei mene jääkaapille, sen sijaan kaapin "Engine" johto on vedetty yhteen rimalla "12V" -johdon kanssa ja siitä tuohon edellämainittuun asunto-osa-akun kytkentään. Kaappi on Thetford N145 vanhimmalla piirikortilla. Jotenkin vaikutta siltä että on joskus ollut ongelmaa jääkaapin kanssa ja on tehty jotain pielavetisiä kytkentöjä että saadaan pelaamaan edes jotenkin, sehän vaatii tuon 12 volttia toimiakseen alkuunkaan, edes kaasulla tai maasähköllä. Ja nyt kun tämän kirjoitin alan ihmettelemään yhä enemmän, jos käytetään EBLää ohjaamiseen niin eihän sille kaapille mene minkäänlaista 12 V sähköä ellei kone käy ja rele vedä. Millainen on siis alkuperäinen kytkentä tällaisen kaapin kanssa?
« Viimeksi muokattu: 12.06.2020 kello on 18:53 »
« Vastaus #3 : 12.06.2020 kello on 18:43 »
Haluankin unohtaa tuon väärän kytkentäkuvan mutta haluaisin silti oikean.
« Vastaus #4 : 12.06.2020 kello on 18:53 »
D+ on kytketty EBL99:siin jossa rele odottaa komentoa. Jos EBL:stä on katkaistu liitinpinni niin vaihda se liitin ehjään. Hevosmiehelle tiedoksi, ei siellä mitään indusoidu.
« Vastaus #5 : 12.06.2020 kello on 19:15 »
LämmitinGuru: mistä kaappi saa 12 V jos kone ei käy ja ainoa syöttö on tuosta EBLn ykköspinnistä, se on ilmassa jos ei ole deeplussaa. Vai onko tuollainen kaappi kytketty kompressorikaapin napaan jossa kaappi on kiinni asunto-osan akussa kun kone ei käy? En tiedä missä johto on ollut alkujaan ja siksi kaaviota kaipaan. Tällöin kaappi ei osaa vaihtaa taaskaan kaasulle ellei sille itselleen viedä deeplussaa. Vaikuttaisi loogisimmalta ja melko varmaan oikealta kytkentä jossa alempaa relettä käytettäisi ja kaappi olisi ykkösblokin nelospinnissä joka siihen on tarkoitettukin (AES-kaapista on kyse eli automaattisesti valitsevasta) - mutta pitää palauttaa kaapille D+ -lanka jota nyt ei ole. Saattaahan kaappi olla rikki eikä tuota osaa käyttää ja se syynä kytkennän muuttamiselle. Pitänee kokeilla varsinkin jos kaaviota ei löydy keneltäkään.
« Viimeksi muokattu: 12.06.2020 kello on 19:25 »
« Vastaus #6 : 12.06.2020 kello on 19:29 »
Ei sen kaapin 12v kuulu toimiakaan jos ei käy ts ei saa Dplussaa. Muuten olisi monta syväpurettua akkua. Mm itselläni ei toimi. Joissain AES kaapeissa ollut vikoja automatiikassa. Itselläni ei tuota ole.
« Vastaus #7 : 12.06.2020 kello on 20:04 »
K.E.V. samaa mieltä, ei kuulukaan ja mulla ei ole kuin yksi syväpurettu akku kun en tuosta ohituskytkennästä vielä tiennyt. Nyt selvittelen mistä tämä nimenomainen kaappi saisi oikealla tavalla 12 volttia että pystyisi toimimaan ylipäätään mutta ei silti söisi akkua tyhjäksi. Nykyisellä kytkennällä se sen tekee jos ei manuaalisesti vaihda kaasu- tai maasähkökäytölle, maasähkölaturi jaksaa juuri ja juuri syöttää niin paljon ettei akku tyhjene. Kaappi tarvitsee 12 volttia automatiikan toimimiseen ja kipinöintiin kaasukäytössä mutta sen pitää myös ymmärtää milloin saa sitä sähköä käyttää myös jäähdytykseen. Olen myös lukenut että tällainen kaikkiruokainen kaappi olisi kovin tehoton 12 voltilla joten yksi ratkaisu voisi olla kaapin hämääminen jättämällä siltä pois D+ -tieto jolloin se ei ikuna menisi 12 V käytölle, silloin pitäisi sitten muistaa tankatessa sammuttaa kaappi.
« Vastaus #8 : 12.06.2020 kello on 21:17 »
Nyt selvittelen mistä tämä nimenomainen kaappi saisi oikealla tavalla 12 volttia että pystyisi toimimaan ylipäätään mutta ei silti söisi akkua tyhjäksi. Nykyisellä kytkennällä se sen tekee jos ei manuaalisesti vaihda kaasu- tai maasähkökäytölle,
Eikö se selviä kaapin manuaalista? On monenlaisia kaappeja: Yhdessä voit vapaasti valita, mitä energiaa käytetään, Toinen valitsee automaattisesti 230V / 12V / kaasu, kolmannessa voit itse valita mutta 12V ei mene päälle, jos auto ei käy, ei tuossa edellisessäkään, neljannessä....
« Vastaus #9 : 12.06.2020 kello on 21:21 »
No mutta jääkaapin elektroniikalle menee oma sähkö mikä ei riippuvainen D+ :sta. Eli kytkemällä tämä viimeksi mainittu. Pitäisi toimia mikäli ei muuta tuhoa ole ole tehty.
« Vastaus #10 : 12.06.2020 kello on 22:44 »
Tässä kaapissa on vanhanmallinen piirilevy jossa ei ole erikseen elektroniikalle syöttöä, vain yksi 12V. En löydä netistä asennusmanuaalia tälle mallille, vain uudemmalle jossa nuo ovat erikseen. Kaapille menee D+ -signaali - tai siis pitäisi mennä - jonka perusteella se joko käyttää tai on käyttämättä piensähköä jäähdytykseen. Auton mukana tuli vain käyttöohje kappiin ja se ei näitä kerro. Tässä italialaiseta forumilta löytynyt kuva piirilevystä, paksu punainen on 12V, valkoinen maa ja musta D+. ja tässä saman johdon toinen pää,  omassani on vastaava paikka tällainen, näkyy kehnosti mutta sekä musta että punainen johto on yhteydessä siniseen jossa siis EBLn takana sulake ja siitä asunto-osan akkuun. Valkoinen maa kuten kuuluukin. Keskimmäinen keltainen on D+ joka siis nyt ei yhteydessä kaappiin. Joskus on joku kirjoittanut pohjavaneeriin johtojen värit suomeksi - eli joskus on kytkentä ollut toinen ja ehkä oikein. 
« Vastaus #11 : 13.06.2020 kello on 12:32 »
Onkohan viimeisen kuvan kytkentä oikein. Keskellä yksi johto, luulisi siihen kuuluvan toinenkin. Laitimmaisessa kolme johtoa, ehkä pitäisi olla kaksi.
« Vastaus #12 : 13.06.2020 kello on 14:36 »
Onkohan viimeisen kuvan kytkentä oikein. Keskellä yksi johto, luulisi siihen kuuluvan toinenkin. Laitimmaisessa kolme johtoa, ehkä pitäisi olla kaksi.
Tämä on juuri se syy - tai yksi niistä - miksi sitä kaaviota kaipaan
« Vastaus #13 : 3.07.2024 kello on 13:09 »
Nostanpa tätä aihetta taas näkyville. Sama auto on käytössä edelleen ja nyt olen uudistamassa sähköpuolta muutenkin, olisiko jollekin neljän vuoden aikana tullut haltuun alussa kyselemäni kytkentäkaavio, siis Hymer T655 vuodelta 2004 jossa EBL99, Ranskassa rakennettu. Ja nimen omaan on Hymerin kytkennöistä kyse, Schaudtin kaavio on jo kuten ylempänä näkyy. Muutkin saman vuosikerran hymerkaaviot kiinnostavat sillä saattaa olla samat kytkennät. Jääkaapin kanssa on opittu elämään ja hyvin toimii edelleen, ei vaihda automaattisesti toimintatilaa mutta ei ole sitä kaivattukaan, kaasulla mennään suurimman aikaa.
« Vastaus #14 : 3.07.2024 kello on 14:38 »
Tohon kuvan pohjaan on kirjoitettu, että musta kuuluu keskelle. Nyt se on punaisen kanssa yhdessä. 
|