rekisteriseloste

Tiedote rekisteröitymisestä

Jos et ole saanut vahvistusviestiä rekisteröitymisestä si, tarkista roskapostikansiosi. Tämä erityisesti hotmail ja gmail sähköpostin käyttäjille.

Kirjoittaja Aihe: Ducato ajovalot katosi  (Luettu 14423 kertaa)

*****
  • Kaikkien kaveri Sr.
  • Aiheen aloittaja
  • Viimeksi paikalla:tänään kello 14:30
  • Kotkan poikii ilman siipii
Ducato ajovalot katosi
« : 29.07.2018 kello on 16:52 »
Perjantaina alkoi vastaa tulivat vilkuttaa valoja mulle, keula oli pimeenä, eikä edes mittariston ajovalojen merkkivalokaan loistanut virheenä. Jossain vaiheessa valot alkoi taas itsekseen palamaan. No tänään lähtiessä kotio päin valot toimi moitteetta, kunnes sammutin auton huoltiksella niin eipä ole ajovaloja enää. Pitkät kyllä toimii.
Onko kukaan törmännyt moiseen vikaan?? Mistä aloittaisi vian etsinnän.

*****
  • Kaikkien Kaveri
  • Viimeksi paikalla: 6.03.2026 kello on 13:57
    • Matkailuvinkkejä
Vs: Ducato ajovalot katosi
« Vastaus #1 : 29.07.2018 kello on 17:14 »
Mikä Ducato vm?

*****
  • Kaikkien kaveri Sr.
  • Aiheen aloittaja
  • Viimeksi paikalla:tänään kello 14:30
  • Kotkan poikii ilman siipii
Vs: Ducato ajovalot katosi
« Vastaus #2 : 29.07.2018 kello on 17:25 »
Vm. 2005.
2,8 jtd

*****
  • Kaikkien kaveri Sr.
  • Aiheen aloittaja
  • Viimeksi paikalla:tänään kello 14:30
  • Kotkan poikii ilman siipii
Vs: Ducato ajovalot katosi
« Vastaus #3 : 29.07.2018 kello on 20:17 »
Niin myös parkki valot on pimeenä.
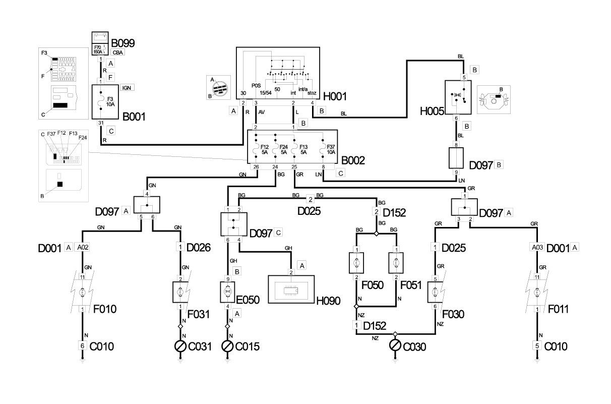
Ajoin just nimismiehen kiharoista niin iha kuin ajovalojen merkkivalo olis mittaristossa välähtänyt. Voisiko sulakerasia olla syynä valojen puuttumiseen?

*****
  • Kaikkien Kaveri
  • Viimeksi paikalla: 6.03.2026 kello on 13:57
    • Matkailuvinkkejä
Vs: Ducato ajovalot katosi
« Vastaus #4 : 29.07.2018 kello on 20:41 »
Olisiko noista apuja
Lähivalot


Lähivalot


Parkit


Parkit


Pitkät


Pitkät


*****
  • Kaikkien kaveri Sr.
  • Aiheen aloittaja
  • Viimeksi paikalla:tänään kello 14:30
  • Kotkan poikii ilman siipii
Vs: Ducato ajovalot katosi
« Vastaus #5 : 29.07.2018 kello on 21:09 »
Kiitos, kyllähän nuista kuvista hyötyä on, jopa minä niistä jotain ymmärrän. Huomenna tutkitaan.

*****
  • Kalustoon kuuluva
  • Viimeksi paikalla:10.03.2026 kello on 18:08
  • Kulkija
Vs: Ducato ajovalot katosi
« Vastaus #6 : 29.07.2018 kello on 22:40 »
Maadoitusvika? Ooppelissa oli joskus samanlaista ongelmaa.

*****
  • Karavaanari
  • Viimeksi paikalla: 5.01.2019 kello on 10:53
  • No voi hitsin hitsi.
Vs: Ducato ajovalot katosi
« Vastaus #7 : 29.07.2018 kello on 22:58 »
Valoviiksessä oli omassa (-04) Ducatossa  kontaktihäikkää joka poistui useamman kerran valoja päälle-pois r*nkkaamalla eikä ole sen jälkeen vihoitellut.

*****
  • Kaikkien kaveri Sr.
  • Aiheen aloittaja
  • Viimeksi paikalla:tänään kello 14:30
  • Kotkan poikii ilman siipii
Vs: Ducato ajovalot katosi
« Vastaus #8 : 31.07.2018 kello on 21:08 »
Löysinpä vian, johto löysällä valoviiksen liittimessä. Ihmeellisesti oli johto teipattu, tämä kenkkuileva johto teki pari 90 asteen mutkaa. Todennäköisesti ollut ikänsä liian kireällä ja nyt sitten liitin löystynyt.
Kiitoset kaikille..

  • Vieras
  • Vs: Ducato ajovalot katosi
    « Vastaus #9 : 1.07.2021 kello on 09:53 »
    Valokytkimen liitin oli minulla syynä tähän. Liitin itsessään vähän väljä. Laitoin hammastikun kiilaamaan liitintä tiiviimmin paikallaan ja nyt toimii.
    Eli purkamiseen neljä ruuvia pois siitä muovikotelosta ratin varren ympäriltä. Liitin oli se vasemman eli oven puoleinen n 3 cm leveä moninapaliitin. Hammastikku liittimen urospuolen yläpuolelle.

    *****
    • Kaikkien kaveri Sr.
    • Viimeksi paikalla:31.07.2025 kello on 19:14
    Vs: Ducato ajovalot katosi
    « Vastaus #10 : 1.07.2021 kello on 16:40 »
    Hammastikku onkin oiva väline ajovalojen korjaukseen. Suosittelen liitoksen asiallista korjausta.

    *****
    • Kalustoon kuuluva
    • Viimeksi paikalla:tänään kello 15:37
    Vs: Ducato ajovalot katosi
    « Vastaus #11 : 1.07.2021 kello on 16:45 »
    Hammastikku onkin oiva väline ajovalojen korjaukseen. Suosittelen liitoksen asiallista korjausta.
    Minä ole joskus tien päällä käyttänyt korjauksiin jesaria ja nippusiteitäkin...

    *****
    • Kaikkien kaveri Sr.
    • Viimeksi paikalla:31.07.2025 kello on 19:14
    Vs: Ducato ajovalot katosi
    « Vastaus #12 : 1.07.2021 kello on 17:02 »
    Pikakorjaus tehdään niillä välineillä mitä on saatavissa. Pysyvä korjaus tehdään kunnolla ja oikeilla tarvikkeilla. Hammastikku ei sähköliitoksen korjaukseen kuulu.

    *****
    • Kaikkien kaveri Sr.
    • Viimeksi paikalla:eilen kello 22:01
    Vs: Ducato ajovalot katosi
    « Vastaus #13 : 3.07.2021 kello on 23:16 »
    väljät tasi hapettuneet liittimet saa vaihdettua...tai siis niiden kytkentä osat.
    Kiinasta ainakin saa sellaasia työkalua joilla saa purettua nuo liittimet ja vaihdettua kontakti osat.
    Muutaman liittimen tuossa huoltanut ja toimii.... Thumb

    *****
    • Päivämatkailija
    • Viimeksi paikalla: 7.08.2024 kello on 17:53
    Vs: Ducato ajovalot katosi
    « Vastaus #14 : 14.08.2021 kello on 14:38 »
    2002 Ducato. Muutama vuosi sitten Saksan autobahnalla lähivalot hävisi kesken ajon, pimeällä. Kuskin puolella sulakerasiaa heiluttelemalla tulivat takaisin. Myös mittaristossa vihreä merkkivalo sammui.
    Tänä kesänä sama juttu. taas sulakkeet esille. Mittariston merkkivalon sulake löystyy, hieman sulakkeen tappeja kääntämällä taas tiukkana ja valot ok.

     

    anything