rekisteriseloste

Tiedote rekisteröitymisestä

Jos et ole saanut vahvistusviestiä rekisteröitymisestä si, tarkista roskapostikansiosi. Tämä erityisesti hotmail ja gmail sähköpostin käyttäjille.


Vastaa

Varoitus - sillä aikaa kun luit aihetta, 2 uutta viestiä lähetettiin siihen. Haluat varmaan lukea nekin tuolta alempaa.

Huomioi: tämä viesti näytetään vasta kun valvoja on sen hyväksynyt.

Nimi:
Sähköposti:
Aihe:
Otsikon ikoni:

Liite:
(Poista liite)
(lisää liitteitä)
Sallitut tiedostomuodot: gif, jpg, jpeg, mpg, mpeg, pdf, png, odf, kmz, gz, ov2, bmp, ods, zip
Rajoitukset: korkeintaan 10 liitettä, yhteiskoko korkeintaan 2000KB, yksittäisen liitteen koko korkeintaan 500KB
Huomaa, että liitetiedostot vaativat valvojan hyväksynnän.
Varmistus:
Kirjoita kuvassa näkyvät kirjaimet
Kuuntele kirjaimet / Pyydä uusi kuva

Kirjoita kuvassa näkyvät kirjaimet:
Suomen ex-pressan (Sale) sukunimi:
Saunassa käytetty vasta on toiselta nimeltään?:

Oikotiet: paina alt+s lähettääksesi viestin, tai alt+p esikatsellaksesi


Lähettämällä viestin hyväksyt kirjoitussäännöt


Yhteenveto

Kirjoittanut: eekooo
« : tänään kello 22:04 »

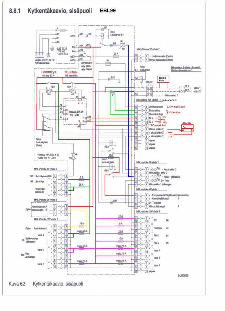
kuvassa numeroon 5 eli block 3 tulevasta 12? nastaisesta control paneelin puuttumisesta on kyse.Eli saako keskuksen lataukset ym toimimaan ilman käyttöpaneelia?
Kirjoittanut: mjo33400
« : tänään kello 21:41 »

Toimiiko Ebl 99 mitekään ilman controlpanelia, autossani on tuo 99 ja sähköt edellisen toimesta kesken. Tuota paneelia ei ole eikä ilmeisimmin löydykään.   Eli toimiiko lataukset vaikka tuota panelia ei ole kytketty.







Kirjoittanut: eekooo
« : tänään kello 16:47 »

Lisäyksenä vielä että en tarvitse vesitietoja.. ainoastaan että lataukset toimii, Historia ei kerro mitenkä on käytetty ennen minua..
Kirjoittanut: eekooo
« : tänään kello 15:53 »

Toimiiko Ebl 99 mitekään ilman controlpanelia, autossani on tuo 99 ja sähköt edellisen toimesta kesken. Tuota paneelia ei ole eikä ilmeisimmin löydykään.   Eli toimiiko lataukset vaikka tuota panelia ei ole kytketty.