rekisteriseloste

Tiedote rekisteröitymisestä

Jos et ole saanut vahvistusviestiä rekisteröitymisestä si, tarkista roskapostikansiosi. Tämä erityisesti hotmail ja gmail sähköpostin käyttäjille.


Vastaa

Varoitus: tähän aiheeseen ei ole vastattu yli 365 päivään.
Jollet ole varma että haluat vastata juuri tähän, harkitse uuden aiheen aloittamista.

Huomioi: tämä viesti näytetään vasta kun valvoja on sen hyväksynyt.

Nimi:
Sähköposti:
Aihe:
Otsikon ikoni:

Liite:
(Poista liite)
(lisää liitteitä)
Sallitut tiedostomuodot: gif, jpg, jpeg, mpg, mpeg, pdf, png, odf, kmz, gz, ov2, bmp, ods, zip
Rajoitukset: korkeintaan 10 liitettä, yhteiskoko korkeintaan 2000KB, yksittäisen liitteen koko korkeintaan 500KB
Huomaa, että liitetiedostot vaativat valvojan hyväksynnän.
Varmistus:
Kirjoita kuvassa näkyvät kirjaimet
Kuuntele kirjaimet / Pyydä uusi kuva

Kirjoita kuvassa näkyvät kirjaimet:
Suomen ex-pressan (Sale) sukunimi:
Saunassa käytetty vasta on toiselta nimeltään?:

Oikotiet: paina alt+s lähettääksesi viestin, tai alt+p esikatsellaksesi


Lähettämällä viestin hyväksyt kirjoitussäännöt


Yhteenveto

Kirjoittanut: Sauli Heikka
« : 19.07.2020 kello on 20:54 »

Selvisikö tämä vika. Mulla on nyt juuri samanlainen ongelma ebl 99 kanssa.....?
Kirjoittanut: BoHelge
« : 28.10.2019 kello on 11:49 »

Huoltoliikkeissä on kyllä vipinää, on vaikea saada aika huoltoon ennenkuin lumi peittää maan. Harmi ettei ole talvirenkaita autossa. Kävin SF-caravan sivustoilla katsomassa huoltoliikkeitä. Harmi kyllä listassa on monta toimintansa loppettaneita firmoja. Huomautin tästä SF-caravan ylläpidolle. Nyt on aika lopulta varattu Turussa joten Truman saa varmasti huollettua. Syysterveisiä kaikille teille auttavaisille!
Kirjoittanut: BoHelge
« : 22.10.2019 kello on 16:16 »

En ole havainnut tällaista ylikuumenemissuojaa ...  katson kun menen autolle taas illemmalla tai huomenna. Nyt lämmitys ja 230v on toiminut koko yön, noin 12 tuntia. Kytkin pois verkkosähkön ja Trumatic toimi moitteetomasti päivän yli. 230v merkkivalo ei vieläkään pala ja alut näyttävät autossa 12.5 ja sasuntoosassa 12,2v. Näin vaikka mikään ei toiminut keväästä alkaen. Vien auton huoltoon, ehkä ne löytävät jonkun irtonaisen jutun autosta..  KIITOKSIA taas asiallisista vinkeistä ja neuvoista! Hienoa kun löysin tämän foorumin josta olen löytänyt paljon luettavaa.
Kirjoittanut: mjo33400
« : 22.10.2019 kello on 15:17 »

Näin lukee mulla ohjekirjassa.

"Ylikuumenemissuoja 230V.
230 V:n lämmityskäytössä on mekaaninen ylikuumenemissuo-ja. Jos esimerkiksi 12 V:n virta katkeaa käytön tai jälkikäynnin aikana, voivat laitteessa vallitsevat korkeat lämpötilat laukaista ylikuumenemissuojan ."

Eli ootko löytänyt tätä nappia ja kuitannut siitä?
Mulla oli tämä ongelma ja siksi ei  230v puoli toiminut.

Sinun lämmitin on Truma 6002 EH jossa on erillinen piirilevy ja ylikuumenemisen kuittaus nappi oikealla sivulla pääohjainkorttiin nähden.


Kirjoittanut: Cädi
« : 22.10.2019 kello on 11:13 »

Näin lukee mulla ohjekirjassa.

"Ylikuumenemissuoja 230V.
230 V:n lämmityskäytössä on mekaaninen ylikuumenemissuo-ja. Jos esimerkiksi 12 V:n virta katkeaa käytön tai jälkikäynnin aikana, voivat laitteessa vallitsevat korkeat lämpötilat laukaista ylikuumenemissuojan ."

Eli ootko löytänyt tätä nappia ja kuitannut siitä?
Mulla oli tämä ongelma ja siksi ei  230v puoli toiminut.
Kirjoittanut: BoHelge
« : 21.10.2019 kello on 21:26 »

Avasin Ebl:n ja mittasin että 230v tulee sisään. Lasisulake on ehjä.
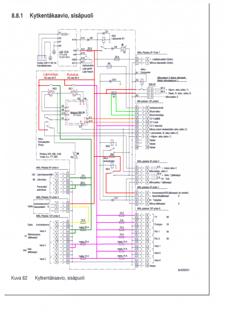
En ymmärrä elektroniikasta juuri mitään, mutta olisko niin ettei 12v lähde Ebl:stä ulos? (230v valo ei pala ohjauspaneelissa, ja akkujen volttimittarir näyttävät 12,5 ja 12,4 - ei eroa jos auto on kytkettynä verkkosähköön tai ei) Vaikuttaa siltä ettei Ebl lataa akkuja. Käyn aamulla katsomassa onko kaikki ennallaan, jätin Trumaticin 15 asteeseen käymään ja kosteudenpoistolait teen surisemaan yöksi. Katselin kuvaa piirilevystä sekä kytkentäkaavaa, mutta en niistä ymmärrä paljon mitään.
Yleismittarinikin on sellainen yksikertainen yli 30 vuotta vanha...
Kirjoittanut: mjo33400
« : 21.10.2019 kello on 20:48 »

Sulake on laitteen sisällä ja jos se on palanut niin en suosittele sen vaihtamista ennenkuin on tarkistettu, ettei mikään komponentti ole rikki. Voi muuten tulla iso vahinko. Verkon merkkivalo toimii vain jos verkkohakkuri toimii.





Kirjoittanut: 88k5
« : 21.10.2019 kello on 20:09 »

Mahtaakohan EBL 99.lle tulla 230VAC ?
Jos tulee, niin se ei anna ulos 12 VDC. eikä siksi se "verkkosähkön" merkkivalokaan pala.

Onko tuossa sen virtalähteessä oma pikku lasiputkisulake. kuvan 3.15A, kannen alla tai tuon vekkojohdon mustassa liittimessä (kaapeli irti, ulosvedettävä osa siitä - monissa AV-laitteissa sellainen)?

Kirjoittanut: BoHelge
« : 21.10.2019 kello on 19:25 »

Yritin taas tänään, kytkin 230v verkkoon, eikä merkkivalo nytkään syty ohjainpaneeliin mutta sähköä tulee pistorasiaan. Sähkö ei katkennut vaikka laitoin kosteudenpoistajan sekä 600w puhaltimen päälle. Ehkä siinä on jokin kytkentä irti. Kuitenkin se on toiminut aamusta asti.
Kokeilin myös Trumaticiä ja säädin termostaatin 25:een asteeseen. Se lähti heti käyntiin ja toimi ainakin viisi tuntia ennenkuin kävin kääntämässä termostaattia 15:toista asteeseen. Trumatic toimi koko ajan vaikka kytkin ohjauspaneelista 12v pois ja päälle. Jätin Trumaticin päälle yöksi - katsotaan toimiiko vielä aamulla.
Vien kuitenkin huoltoon, voihan olla että laite vaatii puhdistusta, ehkä siinäkin on jotakin löysää?
Kirjoittanut: mjo33400
« : 21.10.2019 kello on 15:50 »

Itselläni oli vastaavankaltaista Truman kanssa, liekkivahdin vaihdolla hoitui. Truma on periaatteessa aika yksinkertainen laite eli vikaa siellä voi olla vain muutamassa komponentissa. Jos syttyy mutta sammuu niin liekkivahti, magneettiventtiili tai poltin itsessään (ei jaksa palaa riittävän kovaa).

Sähköongelmat viittaa siihen että virtalähde on entinen tai sitten virtalähteestä on mennyt esim. sulakkeen lisänä oleva ylikuumenemissuoja tms. Mutta virtalähteen tutkimisella aloittaisin

Pääkaupunkiseudulla on useampi hyvä huoltoliike, tuo kuulostaa niin perushommalta että pitäisi hoitua joka pajalta jolla on viralliset luvat mm. kaasutöihin

C-mallin Truma ei ole yksinkertainen laite, johan tuo kuvan piirilevy sen kertoo.


anything