rekisteriseloste

Tiedote rekisteröitymisestä

Jos et ole saanut vahvistusviestiä rekisteröitymisestä si, tarkista roskapostikansiosi. Tämä erityisesti hotmail ja gmail sähköpostin käyttäjille.

Kirjoittaja Aihe: Aurinkosähkö EBL:n kautta vai suoraan akulle  (Luettu 5761 kertaa)

*****
  • Matkailija
  • Aiheen aloittaja
  • Viimeksi paikalla:15.03.2025 kello on 09:14
Aurinkosähkö EBL:n kautta vai suoraan akulle
« : 31.05.2022 kello on 00:51 »
Itsellä on 250 W aurinkopaneelia katolla ja mppt lataussäädin. Hupiakun lataus menee tällä hetkellä EBL-99 solarregler-liittimen kautta, kun tilasin piuhat kyseisellä liittimellä.
Onko siitä mitään hyötyä, että lataus menee tuon EBL-99:n kautta vai kannattaako vetää piuhat suoraan hupiakun napoihin? En ole tutkinut, miten se latausvirta EBL:n sisällä seikkailee ja lämmitteleekö komponentteja turhaan vanhentaen EBL-boksia.
Autossa kun on hupiakku ja EBL 40 cm päässä toisistaan, niin helppo on siirtää narut suoraan akkuun.

*****
  • LämmitinGuru
  • Kalustoon kuuluva
  • Viimeksi paikalla:eilen kello 09:13
Vs: Aurinkosähkö EBL:n kautta vai suoraan akulle
« Vastaus #1 : 31.05.2022 kello on 08:34 »
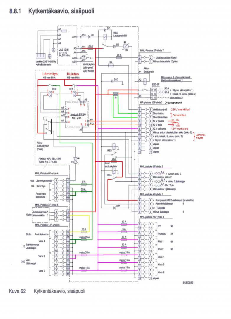
Tässä kytkentä.



*****
  • Kaikkien kaveri Sr.
  • Viimeksi paikalla: 1.04.2026 kello on 19:52
Vs: Aurinkosähkö EBL:n kautta vai suoraan akulle
« Vastaus #2 : 14.06.2022 kello on 20:11 »
Aiheeseen liittyen löyty tuommoinen video, on saattanut ollakkin jossain ketjussa täällä.

https://www.youtube.com/watch?v=760kfL1kLVA&ab_channel=ValteknoOy

 

anything