rekisteriseloste

Tiedote rekisteröitymisestä

Jos et ole saanut vahvistusviestiä rekisteröitymisestä si, tarkista roskapostikansiosi. Tämä erityisesti hotmail ja gmail sähköpostin käyttäjille.

Kirjoittaja Aihe: DT 201 B ja EBL99  (Luettu 4115 kertaa)

*****
  • Karavaanari
  • Aiheen aloittaja
  • Viimeksi paikalla:24.08.2025 kello on 12:06
  • Hevosmies
DT 201 B ja EBL99
« : 28.05.2020 kello on 19:10 »
Minulla on Hymer integroitu 524SL,08 malli.
Nytsitä on alkanut vaivaamaan mystinen vika, DT 201 resetoituu joskus,kerran kuukaudessa tai
harvemmin.
Ole iroittanut osan ja tarkistanut piirilevyn,mitannut elkot-ok ja juottanut regulaatorien jalat uudestaan.
Myös liitinten tinaukset on hyvät.
Paneelissa ei ole Backup kondensaatoria,tai isoa elkoa,onko siinä se prom jonka pitäisi pitää ohjelmat
muistissa?.
Kuvista ei selviä mistä se saa jännitteen  kun sinne tulee useampia 12vdc jännitteitä.
Onko täällä joku jollain on ollut ongelmia DT201 paneelin kanssa!. :laugh:

*****
  • Kaikkien Kaveri
  • Viimeksi paikalla:18.04.2026 kello on 11:04
    • Matkailuvinkkejä
Vs: DT 201 B ja EBL99
« Vastaus #1 : 28.05.2020 kello on 21:52 »
Muuten, onko sinulla jo tuo paperi?
http://www.acpasion.net/foro/archivosadjuntos/obelix/manuales/Schaudt_centralita_DT201_B_Ingles.pdf

*****
  • Karavaanari
  • Aiheen aloittaja
  • Viimeksi paikalla:24.08.2025 kello on 12:06
  • Hevosmies
Vs: DT 201 B ja EBL99
« Vastaus #2 : 29.05.2020 kello on 08:34 »
Kiitoksia vastauksesta,minulla on se tehtaan DT 201 käyttöohje,ja kun tuo vika on satunnainen
niin ei ole syytä paniikkiin .
Ensimisenä tulee mieleen että täytyy mitata kun paneeli on off tilassa mistä se jännite sinne tulee
eli pakkohan sen on jänniteelin olla kun sen käyttökytkimiin toimii.
Siis miksi se hävittää kaiken datan,onko vika sittenkin siinä jännite syötössä joka tulee kai sieltä
EBL99 keskukselta?

Niinpä niin minusta mielenkiintoinen aihe,kun noita EBL laatikoita ja siihen liittyviä ohjauskeskuksia
on melkein jokaisessa as,autoissa ,ehkä vaunuissakin.
Kun vielä tuo vianhaku ja korjaus on täällä Suomessa lastenkengissä,kukaan ei taida tietää kuinka
ne toimivat,vaan vaihdetaan kalliita osia ja testataan näin missä vika,mutta sekin tulee kalliiksi !.

*****
  • LämmitinGuru
  • Aluevalvoja
  • Kalustoon kuuluva
  • Viimeksi paikalla:tänään kello 10:50
Vs: DT 201 B ja EBL99
« Vastaus #3 : 29.05.2020 kello on 09:01 »



https://forum.hme-ev.de/viewtopic.php?t=4091
« Viimeksi muokattu: 29.05.2020 kello on 09:28 »

*****
  • Karavaanari
  • Aiheen aloittaja
  • Viimeksi paikalla:24.08.2025 kello on 12:06
  • Hevosmies
Vs: DT 201 B ja EBL99
« Vastaus #4 : 29.05.2020 kello on 17:33 »
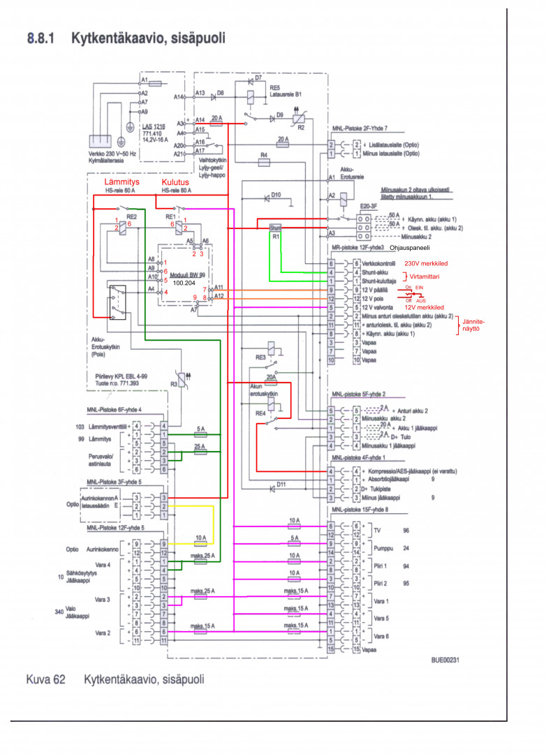
No tuo kuva kertoo paljon,mutta kun jos vertaa sitä DT201 kytkentään niin siitä ei tule käyttäjänitettä DT 201 paneelilla.

*****
  • LämmitinGuru
  • Aluevalvoja
  • Kalustoon kuuluva
  • Viimeksi paikalla:tänään kello 10:50
Vs: DT 201 B ja EBL99
« Vastaus #5 : 29.05.2020 kello on 18:42 »
No tuo kuva kertoo paljon,mutta kun jos vertaa sitä DT201 kytkentään niin siitä ei tule käyttäjänitettä DT 201 paneelilla.

Eihän paneelilta mitään käyttöjännitettä tule vaan sinne menee, vai mitä tarkoitit?

*****
  • Karavaanari
  • Aiheen aloittaja
  • Viimeksi paikalla:24.08.2025 kello on 12:06
  • Hevosmies
Vs: DT 201 B ja EBL99
« Vastaus #6 : 29.05.2020 kello on 20:23 »
No kun paneeli on Off tilassa ,niin täyythän sinne jännite tulla silloinkin,minusta .
Mutta kun tuota kuvaa katsoo niin lepotilassa sinne ei jännitettä mene?

*****
  • LämmitinGuru
  • Aluevalvoja
  • Kalustoon kuuluva
  • Viimeksi paikalla:tänään kello 10:50
Vs: DT 201 B ja EBL99
« Vastaus #7 : 29.05.2020 kello on 21:37 »
Huomasitko. että on miinus ohjattua toiminta.

*****
  • Karavaanari
  • Aiheen aloittaja
  • Viimeksi paikalla:24.08.2025 kello on 12:06
  • Hevosmies
Vs: DT 201 B ja EBL99
« Vastaus #8 : 2.06.2020 kello on 14:19 »
Kyllä taitaa pitää nostaa kädet pystyyn,vika on satunnainen ,eli paneeli resetoituu itsestään silloin tällöin.
Kaikki toimii muuten normaalisti,eli sama kun hakis neulaa heinä kasasta.
Odotellaan jos oireet pahenevat,niin on helpompi selvittää onko vika itse DT201 paneelissa,mitä epäilen vai EBL99 keskuksessa.

*****
  • LämmitinGuru
  • Aluevalvoja
  • Kalustoon kuuluva
  • Viimeksi paikalla:tänään kello 10:50
Vs: DT 201 B ja EBL99
« Vastaus #9 : 2.06.2020 kello on 21:43 »
Etsi vikaa ( juotosmurtuma liittimessä ) siitä etupaneeli piirilevyssä olevasta pikkupiirilevystä ja katso sen tyyppi. Onko  100.204, 100.268, 100.298.
Kytkentäkuvasta löydät liitinnumerot.



*****
  • Karavaanari
  • Aiheen aloittaja
  • Viimeksi paikalla:24.08.2025 kello on 12:06
  • Hevosmies
Vs: DT 201 B ja EBL99
« Vastaus #10 : 3.06.2020 kello on 09:00 »
Kiitoksia vastauksesta,en ole iroitanut vielä tuota EBL99 keskusta,on pahassa paikassa Hymerissä
siellä välipohjassa,mutta jotain tuonnista vikaa siinä on.
Eli tarkistin itse DT201 suurennuslasin kanssa,sen piirilevy on terveen näköinen.
Siis EBL99 irti ja kolvi lämpimäksi!. Thumbd

 

anything