rekisteriseloste

Tiedote rekisteröitymisestä

Jos et ole saanut vahvistusviestiä rekisteröitymisestä si, tarkista roskapostikansiosi. Tämä erityisesti hotmail ja gmail sähköpostin käyttäjille.

Kirjoittaja Aihe: Primus ei käynnisty ollenkaan.  (Luettu 12231 kertaa)

*****
  • Päivämatkailija
  • Aiheen aloittaja
  • Viimeksi paikalla:15.09.2014 kello on 21:21
Primus ei käynnisty ollenkaan.
« : 15.09.2014 kello on 13:24 »
Tervehdys!

Olen aloitteleva karavaanari, ostin viime kesänä Solifer 550 Jubileen vuosimalli -89.
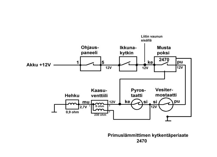
Siinä on käsittääkseni Primus 2470-pannu.
Kaikki on tähän asti toiminut mutta viikonloppuna kokeilin kaasua eka kerran tälle vuodelle, niin kun kaasulämmityksen napin painaa pohjaan, siihen syttyy vihreä valo, pannusta kuuluu niinkuin kaasua tulisi ja lievä kaasun haju tuntuu keulan vieressä mutta n. parin minuutin jälkeen keulasta kuuluu naksahdus ja tauluun syttyy punainen kolmio.

Kaasupullo on noin puolillaan, akussa jännite 12.8 volttia.

Olen lueskellut runsaita ohjeitä tältä palstalta mutta ajattelin jos joku guru voisi sanoa suoralta kädeltä mistä kannattaa alkaa vikaa etsimään, eli jos tämä on selkeä oire jollekkin vialle. Hehkutulppa?

Vai onko otettava yleismittari kauniiseen käteen ja alkaa etsimään jännitehäviöitä?  :o

Kyseleepi Keke Lapin laulumailta! :)

*****
  • Karavaanari
  • Viimeksi paikalla:tänään kello 08:38
Vs: Primus ei käynnisty ollenkaan.
« Vastaus #1 : 15.09.2014 kello on 14:18 »
Putsaa liittimet mustan poksin takaa josko 0lis hapetuneet abikoliittimet kun kaasuventtiili vetää mutta ei syty kaasulle

*****
  • Kalustoon kuuluva
  • Viimeksi paikalla: 5.01.2022 kello on 12:17
Vs: Primus ei käynnisty ollenkaan.
« Vastaus #2 : 15.09.2014 kello on 15:46 »
Eihän sulla ole vaan avattava etuikkuna jossa ikkuna katkaisia,mulla oli vanhassa LMC semmonen joka ei painunut pohjaan ja lämmitin ei lähtenyt päälle...

*****
  • Kaikkien Kaveri
  • Viimeksi paikalla: 3.04.2023 kello on 16:44
  • Nurmijärvi
Vs: Primus ei käynnisty ollenkaan.
« Vastaus #3 : 15.09.2014 kello on 15:54 »
Tervehdys!

Olen aloitteleva karavaanari, ostin viime kesänä Solifer 550 Jubileen vuosimalli -89.
Siinä on käsittääkseni Primus 2470-pannu.
Kaikki on tähän asti toiminut mutta viikonloppuna kokeilin kaasua eka kerran tälle vuodelle, niin kun kaasulämmityksen napin painaa pohjaan, siihen syttyy vihreä valo, pannusta kuuluu niinkuin kaasua tulisi ja lievä kaasun haju tuntuu keulan vieressä mutta n. parin minuutin jälkeen keulasta kuuluu naksahdus ja tauluun syttyy punainen kolmio.

Kaasupullo on noin puolillaan, akussa jännite 12.8 volttia.

Olen lueskellut runsaita ohjeitä tältä palstalta mutta ajattelin jos joku guru voisi sanoa suoralta kädeltä mistä kannattaa alkaa vikaa etsimään, eli jos tämä on selkeä oire jollekkin vialle. Hehkutulppa?

Vai onko otettava yleismittari kauniiseen käteen ja alkaa etsimään jännitehäviöitä?  :o

Kyseleepi Keke Lapin laulumailta! :)

Mittari käteen ja mittailemaan, hehkulla pitää olla vähintään 2.4 v käynnistyshetkellä.
Tuosa mittausohje.



*****
  • Päivämatkailija
  • Aiheen aloittaja
  • Viimeksi paikalla:15.09.2014 kello on 21:21
Vs: Primus ei käynnisty ollenkaan.
« Vastaus #4 : 15.09.2014 kello on 20:34 »
Kiitokset ohjeista, pannu alkoi pöhisemään!  ;D

Putsasin pannun liittimet, eivät olleet pahasti hapettuneet, ja mittasin hehkutulpan jännitteen, oli 1.6v.
Samoin muissa johdoissa oleva jännite oli noin 10 volttia.
Seuraavaksi mittasin vaunun sisäpuolelta liitinrimasta, keltaisessa johdossa oli sama rapiat 10 volttia.
Sitten mittasin akun, siinä oli edelleen 12.8 volttia.

No, pannu ei edelleenkään alkanut pelaamaan, vaikka puhdistin kaikki liittimet ja voitelin, joten iskin seuravaksi roikan kylkeen ja painoin kaasulämmituksen nappia, jolloin toiminta muuttui siten, että pannu alkoi pitämään kummaa sörinää ja ohjaustaulussa välähteli punainen valo kolmion sisällä mutta ei syttynyt. Mittasin hehkutulpalta, nyt oli jännite 2.04 volttia. Sammutin kaasulämmityksen ja annoin latautua n. tunnin ja kun painoin kaasulämmityksen päälle, pannu paukahti lähes heti ja alkoi toimimaan!

No, mittasin akun navoista, edelleen mittari näyttää sama 12.8 volttia mutta nyt pannu toimii!

Täytyy testailla tuota käynnistymistä vielä, mutta voiko vika olla yksinkertaisesti akussa? Toisaalta akun ja sohvan alla olevan liitinriman välissä ennen roikkaan kytkemistä katosi reilut 2 volttia, nyt en ole mitannut kun pannu toimii.
Akun pitäisi olla kolmisen vuotta vanha.
Vai oireileeko ohjaustaulussa jotakin ongelmaa?

Ihmettelee Keke.

*****
  • Kaikkien Kaveri
  • Viimeksi paikalla: 3.04.2023 kello on 16:44
  • Nurmijärvi
Vs: Primus ei käynnisty ollenkaan.
« Vastaus #5 : 15.09.2014 kello on 20:51 »
Putsaa vielä akun navat, akun lähellä on jossain sulake tarkista se myös.
Ohjauspaneelissa on sulake katso kiinnitys ja voi olla hapettumaa.
Jos akku on kunnossa ,pitäis tulla yli 13v virtaa kun on laturissa.

*****
  • LämmitinGuru
  • Aluevalvoja
  • Kalustoon kuuluva
  • Viimeksi paikalla: 4.12.2025 kello on 11:57
Vs: Primus ei käynnisty ollenkaan.
« Vastaus #6 : 15.09.2014 kello on 21:32 »
Sinä vaunussa on keraamiset sulakkeet, puhdista se jousi ja laita uudet sulakkeet. Akun lataus tulee myös sulakkeen kautta. Liitinrima istuinryhmän alla on myös ongelmallinen, eli puhdista liittimet.

*****
  • Kaikkien kaveri Sr.
  • Viimeksi paikalla:tänään kello 08:15
Vs: Primus ei käynnisty ollenkaan.
« Vastaus #7 : 24.09.2014 kello on 21:33 »
Eikä se volttimittaus kerro onko akussa virtaa.. Se selviää rasitusmittarilla  Thumb

*****
  • LämmitinGuru
  • Aluevalvoja
  • Kalustoon kuuluva
  • Viimeksi paikalla: 4.12.2025 kello on 11:57
Vs: Primus ei käynnisty ollenkaan.
« Vastaus #8 : 24.09.2014 kello on 21:44 »
Eikä se volttimittaus kerro onko akussa virtaa.. Se selviää rasitusmittarilla  Thumb

Kyllä se kertoo kun mittaus tehddä silloin kun pannu käynnistetään ( pitää aina tehdä käynnistettäessä ) eli pannun koko kuorma on päällä.

*****
  • Karavaanari
  • Viimeksi paikalla:27.03.2016 kello on 21:04
Vs: Primus ei käynnisty ollenkaan.
« Vastaus #9 : 28.09.2014 kello on 22:10 »
Mulla vaunussa sama ongelma, en ole vieläkään löytänyt paikkaa johon jännite katoaa. Harmillista.


Sent from my iPhone using Tapatalk

*****
  • Matkailija
  • Viimeksi paikalla: 1.08.2023 kello on 01:21
Vs: Primus ei käynnisty ollenkaan.
« Vastaus #10 : 24.09.2016 kello on 19:05 »
Morjensta vaan! Ensimmäinen vaunu hankittu muutama viikko sitten ja primuksen (2470) kanssa heti ongelmia. Eli ei syty nyt ollenkaan pannu pöhisemään. Mittailin eilen jännitteitä ja huomasin että hehkutulpalle tulevaan johtoon johdon ollessa irti hehkusta tulee n.5v (muistaakseni). Johdon kun laitan kiinni tulppaan ei jännitettä ole juuri nimeksikään kun pannua yrittää käynnistää. Onko nyt niin että hehku on rikki vai onko maadotuksessa ongelmia? Puhdistin hehkun kierteet pannusta, oli pientä ruostetta. Hehku itsessään näyttää päällisinpuolin ehjälle ja puhtaalle. Vesipumppu tuntuu pyörivän, ikkunan kytkin tarkastettu, akussa jännitettä, ohjauspaneelin takaa mitattu 1 ja 8 pinnin välinen jännite -> ok, kaasua on. Voisiko joku viisaampi avittaa? Kiitoksia!

*****
  • LämmitinGuru
  • Aluevalvoja
  • Kalustoon kuuluva
  • Viimeksi paikalla: 4.12.2025 kello on 11:57
Vs: Primus ei käynnisty ollenkaan.
« Vastaus #11 : 24.09.2016 kello on 19:20 »
Jos hehkun jännite on irroitetussa johdossa vain 5 volttia niin jossain on paha jännite ongelma. Kun johto on hehkusta irti niin jännite on sama kuin akulla. Kaikki mittaukset silloin kun lämmitintä käynnistetään.

*****
  • Matkailija
  • Viimeksi paikalla: 1.08.2023 kello on 01:21
Vs: Primus ei käynnisty ollenkaan.
« Vastaus #12 : 24.09.2016 kello on 19:36 »
Ok, minnekkä se musta johto menee? Jonnekkin pannun alle näyttäs piiloutuvan suojaputkessa toisen johdon kanssa. Siihen kuusiosaiseen liittimeen asti jännite on ok.

*****
  • Karavaanari
  • Viimeksi paikalla:25.11.2019 kello on 21:37
Vs: Primus ei käynnisty ollenkaan.
« Vastaus #13 : 24.09.2016 kello on 23:53 »
Kattokaa hyvät fooruminystävät myös maadoitus,  se on tosi tärkee , oikeestaan, kaikkein tärkein , mulla oli se  ongelma mut ku laitoin uuden 2,5 mm johdon akulta pannunkylkeen niin viat katos, senjälkeen on toiminut pannu komeesti, kokeilkaa ette mitään menetä voi olla et ....toimii kunnolla, kuten mulla 2470 primus