rekisteriseloste
Tervetuloa,
Vieras
. Ole hyvä ja
kirjaudu
tai
rekisteröidy
.
Jäikö
aktivointi sähköposti
saamatta?
1 tunti
1 päivä
1 viikko
1 kuukausi
Ikuisesti
Tämä on julkinen tietokone :
Kirjautuaksesi anna tunnus, salasana ja istuntosi pituus
Etusivu
Ohjeet
Haku
Kalenteri
Viesti ylläpidolle
Linkkikirjasto
Chatti
Kirjaudu
Rekisteröidy
KaravaanariWiki
Portaali
Karavaanarin keskustelufoorumi
»
Tekniikkakeskustelut
»
Sähkölaitteet
(Valvoja: *****) »
Aihe:
EBL 99 laturi
Tiedote rekisteröitymisestä
Jos et ole saanut vahvistusviestiä rekisteröitymisestä
si, tarkista roskapostikansiosi. Tämä erityisesti hotmail ja gmail sähköpostin käyttäjille.
« edellinen
seuraava »
Etusivulle
Vastaa
Tulostusversio
Sivuja: [
1
]
Siirry alas
Kirjoittaja
Aihe: EBL 99 laturi (Luettu 4184 kertaa)
Vieras
EBL 99 laturi
«
:
12.07.2023 kello on 18:12 »
Lainaus
Onko kukaan kytkenyt kyseiseen boxiin ulkoista laturia. Jos, niin tarvisi neuvoa.
*****
Kalustoon kuuluva
Viimeksi paikalla:
tänään
kello 09:41
Autossa on pyörät
Vs: EBL 99 laturi
«
Vastaus #1 :
12.07.2023 kello on 19:12 »
Lainaus
Lainaus käyttäjältä: ***** Juha Saari - 12.07.2023 kello on 18:12
Onko kukaan kytkenyt kyseiseen boxiin ulkoista laturia. Jos, niin tarvisi neuvoa.
Miksi, siinähän on laturi itsessään. Ulkoisen voit kytkeä suoraan akkuun
*****
LämmitinGuru
Aluevalvoja
Kalustoon kuuluva
Viimeksi paikalla:27.02.2026 kello on 18:51
Vs: EBL 99 laturi
«
Vastaus #2 :
12.07.2023 kello on 21:25 »
Lainaus
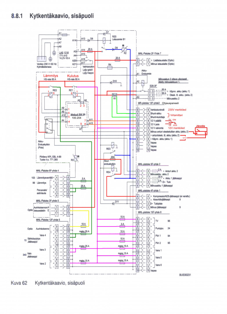
Ulkopuolinen laturi kytketään Block 7:aan.
Etusivulle
Vastaa
Tulostusversio
Sivuja: [
1
]
Siirry ylös
« edellinen
seuraava »
Karavaanarin keskustelufoorumi
»
Tekniikkakeskustelut
»
Sähkölaitteet
(Valvoja: *****) »
Aihe:
EBL 99 laturi
anything