rekisteriseloste

Tiedote rekisteröitymisestä

Jos et ole saanut vahvistusviestiä rekisteröitymisestä si, tarkista roskapostikansiosi. Tämä erityisesti hotmail ja gmail sähköpostin käyttäjille.

Kirjoittaja Aihe: 12v lakkasi toimimasta..  (Luettu 3254 kertaa)

*****
  • Matkailija
  • Aiheen aloittaja
  • Viimeksi paikalla: 6.09.2024 kello on 09:26
12v lakkasi toimimasta..
« : 22.06.2023 kello on 15:26 »
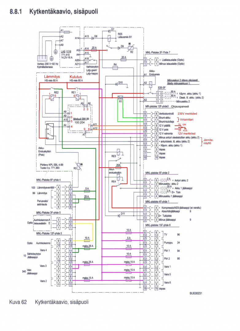
Jaahans, reissuun pitäis lähteä mutta huomasin ilokseni että 12v asunto osassa ei toimi enää. Eilen toimi normaalisti ku auto lastattiin reissua varten. Fiat dethleffs -2008. Hupiakut tuliterät ja virtaa on. Käyttöpaneelin 12v ei syty vihreä valo. Kuskin penkin alta sulakkeet tarkistettu (ELB99) ja myös akkujen vieressä olevat. Koitin vaihtaa ehjiäki ehjiin mutta ei. Irrotin myös hetkeksi kaikki johdot ja virrat jotka menee EBL:ään. (Caravan huollon ehdotus). 230v toimii kyllä. Mitäs neiän kristallipallot näyttää 😅

*****
  • LämmitinGuru
  • Aluevalvoja
  • Kalustoon kuuluva
  • Viimeksi paikalla:27.02.2026 kello on 18:51
Vs: 12v lakkasi toimimasta..
« Vastaus #1 : 22.06.2023 kello on 17:09 »
EBL99 vialta vaikuttaa, muta selviät matkasta kun aukaiset EBL:n kannen ja käännät niiden kahden releen vihreät vivut toiseen asentoon. Voi olla myös paneelin 12v kytkin likainen. Ruiskuta rasvaa keinuvivun sivusta ja renkkaa kytkintä useita kertoja.






*****
  • Matkailija
  • Aiheen aloittaja
  • Viimeksi paikalla: 6.09.2024 kello on 09:26
Vs: 12v lakkasi toimimasta..
« Vastaus #2 : 22.06.2023 kello on 18:06 »
Valtava kiitos tästä! Pitääpä ottaa työkalut esiin ku päästään perille 😊 hyvää juhannusta!

*****
  • Matkailija
  • Aiheen aloittaja
  • Viimeksi paikalla: 6.09.2024 kello on 09:26
Vs: 12v lakkasi toimimasta..
« Vastaus #3 : 22.06.2023 kello on 18:29 »
Emännän ollessa kaupassa luin jostain ulkomaalaiselta foorumilta, että koittaa renkata ees taas sitä ELB on/off nappia. No masentuneena päätin kokeilla sitäki ja hitto, tuli 12v autoon!!!
Nyt voiki jo toivottaa superhyvää juhannusta ja vielä iso kiitos kun jaksoit kuitenki nähdä vaivaa mun puolesta ??

 

anything