rekisteriseloste

Tiedote rekisteröitymisestä

Jos et ole saanut vahvistusviestiä rekisteröitymisestä si, tarkista roskapostikansiosi. Tämä erityisesti hotmail ja gmail sähköpostin käyttäjille.

Kirjoittaja Aihe: Jääkaappi kuluttaa kokoajan virtaa  (Luettu 17785 kertaa)

*****
  • Karavaanari
  • Aiheen aloittaja
  • Viimeksi paikalla:27.01.2026 kello on 20:35
Jääkaappi kuluttaa kokoajan virtaa
« : 10.05.2021 kello on 15:52 »
Autossa on jääkaappi Dometic RM 7655L ja se kuluttaa kokoajan virtaa akulta. Akku tyhjeni ja lataamisen jälkeen mittaaminen näytti virran kulutuksen olevaan reilu 14 A. Kuluttajaksi paljastui mittauksissa jääkaappi. Vaikka jääkaappi ei ole päällä se kuluttaa virtaa tuon reilu 14 A kokoajan. Mittaus näytti kaappia ohjaavan D+ syötön toimivan niin kuin pitää eli virta tulee kun auto käynnissä ja virran tulo loppuu kun auton sammuttaa. Tuuletusluukun takaa löytyy rele jonka kaiketi pitäisi jollain tavalla pätkiä kaapille menevää virran syöttöä. Releelle tulee herätevirta kokoajan riippumatta jääkaapin virtakatkaisijan asennosta. En tiedä kuuluuko näin olla vai onko siinä jotain vikaa.

Olisiko ehdotuksia mitä tehdä tai miten rajata vikaa vielä tarkemmin?

*****
  • Kaikkien Kaveri
  • Viimeksi paikalla:eilen kello 23:54
Vs: Jääkaappi kuluttaa kokoajan virtaa
« Vastaus #1 : 10.05.2021 kello on 15:56 »
Irroita kaapin piirilevyltä tuleva relettä ohjaava johto releestä ja mittaa meneekö kaapin 12v lämmitysvastukselle edelleen jännite.
Tällä rajaat onko vika releessä (kärjet palanut kiinni) vai kaapin piirilevyllä.

*****
  • LämmitinGuru
  • Kalustoon kuuluva
  • Viimeksi paikalla:30.01.2026 kello on 22:09
Vs: Jääkaappi kuluttaa kokoajan virtaa
« Vastaus #2 : 10.05.2021 kello on 16:03 »
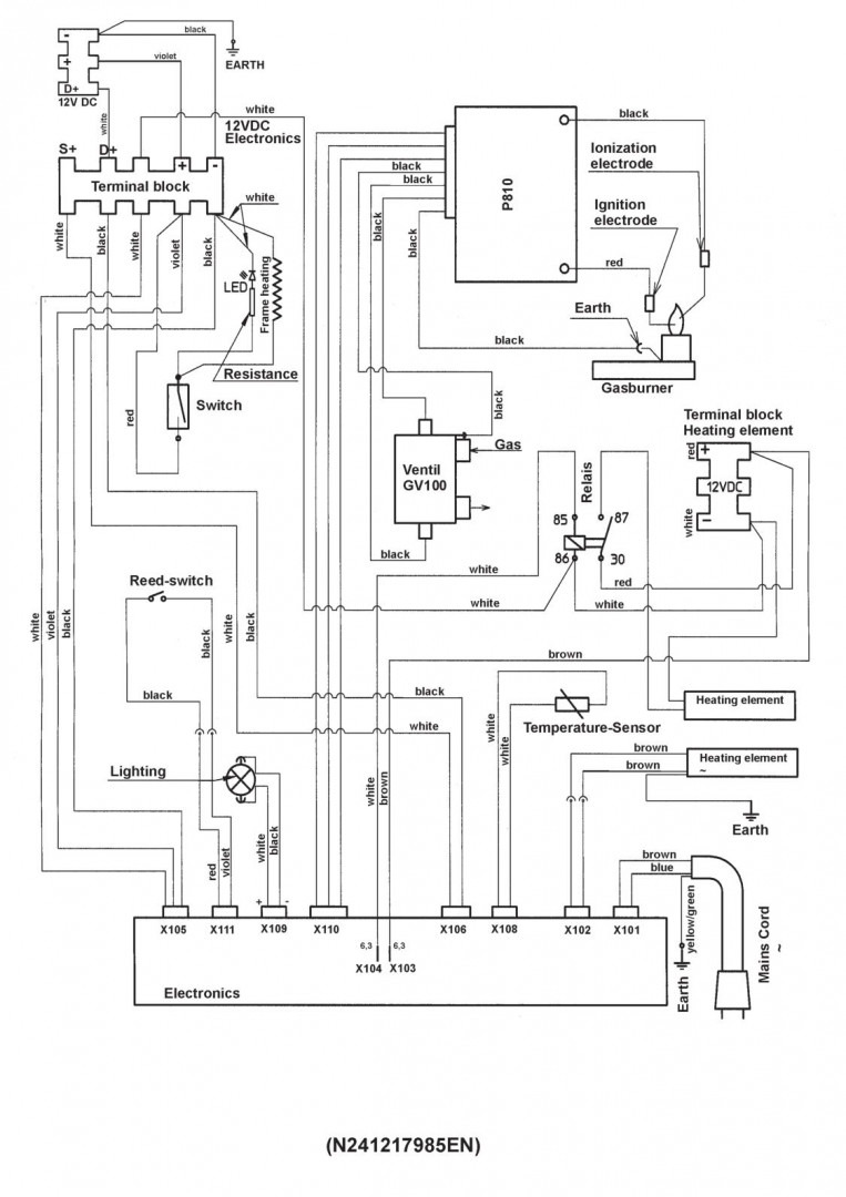
Eikös tämä aihe jo ollut aiemmin ja olet siihen vastauksen saanut? Tässä vielä kytkentäkuvat.






*****
  • Karavaanari
  • Aiheen aloittaja
  • Viimeksi paikalla:27.01.2026 kello on 20:35
Vs: Jääkaappi kuluttaa kokoajan virtaa
« Vastaus #3 : 10.05.2021 kello on 17:24 »
Testi tehty, kun piirilevyltä x104 lähtevä releelle menevä heräte on irti virta tulee releelle saakka mutta ei lähde eteenpäin siitä. Tuohon herätevirtapiuhaan tulee virta kokoajan. Sen siis pitäisi pätkiä virtaa sen mukaan onko kaapissa 12 V käytössä vai ei. Vika siis on piirilevyllä, onko tehtävissä mitään muuta kuin uuden piirilevyn hankinta? Sitten pitäisi enää löytää uusi piirilevy toivottavasti edulliseen hintaan.

*****
  • Kaikkien kaveri Sr.
  • Viimeksi paikalla:31.07.2025 kello on 19:14
Vs: Jääkaappi kuluttaa kokoajan virtaa
« Vastaus #4 : 10.05.2021 kello on 17:28 »
Jääkaapin kaasun kulutus on niin minimaalista että käytä kaasulla ja unohda akkukäyttö

*****
  • Karavaanari
  • Aiheen aloittaja
  • Viimeksi paikalla:27.01.2026 kello on 20:35
Vs: Jääkaappi kuluttaa kokoajan virtaa
« Vastaus #5 : 10.05.2021 kello on 17:41 »
Tuo on totta ensimmäinen matkakulkimen kaappi jota olen akulla käyttänyt. Pitäisi vaan tietää miten kaappi pitäisi kytkeä että toimii kaasulla ja vaikka 220 V sähköllä. On jääkaapin energiavalinta (12 V, kaasu, 220 V, auto) missä tahansa asennossa niin releelle menee herätevirta ja se kuluttaa akkua.

*****
  • Kaikkien kaveri Sr.
  • Viimeksi paikalla:31.07.2025 kello on 19:14
Vs: Jääkaappi kuluttaa kokoajan virtaa
« Vastaus #6 : 10.05.2021 kello on 17:44 »
Energiavalinnasta asento energialähteen mukaan. Älä käytä auto-asennolla.

*****
  • Karavaanari
  • Aiheen aloittaja
  • Viimeksi paikalla:27.01.2026 kello on 20:35
Vs: Jääkaappi kuluttaa kokoajan virtaa
« Vastaus #7 : 10.05.2021 kello on 18:51 »
Ei se auta, ihan sama missä asennossa energiavalinta niin releelle menee herätevirta ja jääkaappi syö sähköä akusta.

*****
  • Kaikkien kaveri Sr.
  • Viimeksi paikalla:31.07.2025 kello on 19:14
Vs: Jääkaappi kuluttaa kokoajan virtaa
« Vastaus #8 : 10.05.2021 kello on 19:07 »
Jos rele on irroitettava, se irti.
Jääkaappi ei pidä siitä että kaksi energialähdettä samaan aikaan.

*****
  • LämmitinGuru
  • Kalustoon kuuluva
  • Viimeksi paikalla:30.01.2026 kello on 22:09
Vs: Jääkaappi kuluttaa kokoajan virtaa
« Vastaus #9 : 10.05.2021 kello on 19:15 »
Katso mistä se heräte tulee, tuskin D+:sta.

*****
  • Kaikkien Kaveri
  • Viimeksi paikalla:29.01.2026 kello on 16:26
  • viihtyy puskissa
Vs: Jääkaappi kuluttaa kokoajan virtaa
« Vastaus #10 : 10.05.2021 kello on 19:34 »
No jos sen X104:n jättää irti, jos silloin rele ei kerran vedä eikä vastus saa jännitettä? Ja teippaa sen johdon pään.

*****
  • Kalustoon kuuluva
  • Viimeksi paikalla:11.01.2026 kello on 12:36
Vs: Jääkaappi kuluttaa kokoajan virtaa
« Vastaus #11 : 10.05.2021 kello on 20:04 »
Katso mistä se heräte tulee, tuskin D+:sta.

D+ pitäisi mun mielestä mennä piirilevylle ja sieltä sitten jonkun levyllä olevan kytkennän kautta (aes ohjaus) kautta releelle joka ohjaa sen varsinaisen 12 V virransyötön. Tuo siis minun mielikuva asiasta.

Toki sen releelle menevän herätejohdon voi irrottaa ja silloin myös kaapille tuleva D+ pitää irrottaa, muuten oletan, että menee vikatilaan.
Periaatteessa kaapin pitäisi silloin valita kaasun ja 230 välillä.
Piirilevyllä oleva vika ei välttämättä hyväksy noitten irrotusta ja voi olla, ettei kaappi toimi ollenkaan jos noin tekee. Oletko katsonut saako noita piirilevyjä vielä.

*****
  • Karavaanari
  • Aiheen aloittaja
  • Viimeksi paikalla:27.01.2026 kello on 20:35
Vs: Jääkaappi kuluttaa kokoajan virtaa
« Vastaus #12 : 10.05.2021 kello on 20:14 »
Kävin mittaamassa, heräte tulee niin kuin kytkentäkaaviossa on piirilevyn x104 liittimestä. Jos heräätteen jättää irti ei kaapille mene virtaa eikä se toimi ollenkaan ja kun herätteen laittaa kiinni alkaa kaappi syömään akusta virrat on energiavalinta missä asennossa tahansa vaikka poissa päältä.

Korjaus taitaisi olla piirilevyn vaihto jos jostain löytäisi sellaisen.

*****
  • Karavaanari
  • Aiheen aloittaja
  • Viimeksi paikalla:27.01.2026 kello on 20:35
Vs: Jääkaappi kuluttaa kokoajan virtaa
« Vastaus #13 : 10.05.2021 kello on 20:18 »
Tässä olisi lupaavan näköinen paketti ja löytyisi naapurista jos nettisivut pitää paikkansa

https://www.lapincaravanhuolto.fi/shop/product/jaakaapin-eletroniikka-taydellinen-dometicele?tm=&sm=lammitys-jaakaapiwckaasu/dometic-eletrolux-varaosat-jaakaapit-ym/jaakaappien-varaosat

*****
  • Karavaanari
  • Aiheen aloittaja
  • Viimeksi paikalla:27.01.2026 kello on 20:35
Vs: Jääkaappi kuluttaa kokoajan virtaa
« Vastaus #14 : 10.05.2021 kello on 21:02 »
Korjaus omiin kommetteihin. Jos jättää herätevirran kytkemättä releelle jääkaappi toimii kaasulla ja 220 V sähköllä. Yksinkertaisinta on jättää rele ilman herätevirtaa eikä edes etsi uutta piirilevyä. Kaappi on tähän saakka käyttänyt 12 V vain ajon aikana, jatkossa ajon aikana pitää kaapin olla ilman jäähdytystä tai käyttää kaasua. Kuinka sitä on suuri kriminaali jos ajelee ympäriinsä kaappi kaasulla? Aikaan vaunun kaapissa ei ollut muuta vaihtoehtoa kuin ajella ympäriinsä kaasulla käyttäen tai jäähdytys kokonaan pois päältä.

Huomenna pitää vielä tehdä tarkastus mittaus ettei kuluta ylimääräistä virtaa kaasulla.