rekisteriseloste

Tiedote rekisteröitymisestä

Jos et ole saanut vahvistusviestiä rekisteröitymisestä si, tarkista roskapostikansiosi. Tämä erityisesti hotmail ja gmail sähköpostin käyttäjille.

Kirjoittaja Aihe: Dethleffs i 5880  (Luettu 4170 kertaa)

*****
  • Matkailija
  • Aiheen aloittaja
  • Viimeksi paikalla: 4.02.2024 kello on 22:19
Dethleffs i 5880
« : 4.06.2020 kello on 12:29 »
Tervehdys

Ohjauspanelin sähköt pimeänä 12v  rele ei vedä enkä näe hupiakun jännitettä, starttiakun kyllä.

Panelille menee 3 johtoa valkea, vihreä, ruskea, ruskea merkitty +  Mihin ne kaksi muuta johtoa kytketään?

kiitos avusta.

*****
  • Matkailija
  • Aiheen aloittaja
  • Viimeksi paikalla: 4.02.2024 kello on 22:19
Vs: Dethleffs i 5880
« Vastaus #1 : 5.06.2020 kello on 06:51 »
Vai riittääkö kun ohjauspaneeliin vie virtaa, kun pitäis saada rappu ylös ja trumalle sähköt ja valotkin päälle?

*****
  • Karavaanari
  • Viimeksi paikalla:24.08.2025 kello on 12:06
  • Hevosmies
Vs: Dethleffs i 5880
« Vastaus #2 : 5.06.2020 kello on 17:24 »
No kun olen jonkin sortin autosähkäri niin helpotus olis jos sais tietää sen pääkeskusen tyypin,siis joku EBLxx,siis sieltä se jännite yleensä tulee näille paneeli näytöille oli kysymyksessä mikä tahansa
merkki. Thumb

*****
  • Kalustoon kuuluva
  • Viimeksi paikalla:tänään kello 19:35
  • Autossa on pyörät
Vs: Dethleffs i 5880
« Vastaus #3 : 5.06.2020 kello on 17:33 »
Eikö se EBL** lue keskuksessa?

*****
  • Matkailija
  • Aiheen aloittaja
  • Viimeksi paikalla: 4.02.2024 kello on 22:19
Vs: Dethleffs i 5880
« Vastaus #4 : 5.06.2020 kello on 23:15 »
Moi

Yksikkö on EBL 99

Tarkastin hupiakunyhteydessä olevat sulakkeet 40A / 7.5 A (Dethleffs ohje) ehjät olivat .

Näyttöpaneli näyttää starttiakun jännitteen, ei muuta. Verkkosähkö 230v ei muuta tilannetta jääkaappi toimii ajonaikana matalal jännitteel ja verkosta verkkojännitteellä

Purkasin rapun irti sokastaan ja laitoin kiristyshihnalla nippuun ja pääsin sitten liikkeelle.

nyt Hattuvaarassa sotahistorian jäljillä...

Kiitollinen olen kaikesta avusta.

*****
  • Kalustoon kuuluva
  • Viimeksi paikalla:tänään kello 19:35
  • Autossa on pyörät
Vs: Dethleffs i 5880
« Vastaus #5 : 6.06.2020 kello on 08:34 »
Oisko paneelista 12v pääkytkin pois päältä? Kuva aina helpottaa.

*****
  • LämmitinGuru
  • Aluevalvoja
  • Kalustoon kuuluva
  • Viimeksi paikalla:tänään kello 10:50
Vs: Dethleffs i 5880
« Vastaus #6 : 6.06.2020 kello on 10:41 »
Ilmeisesti ei verkon kautta latauskaan toimi? Ota EBL:n päälikuori pois ja laita ne kaksi relettä ( vihreä vipu ) käsin toiseen asentoon niin saat 12 volttia laitteille.






  • Vieras
  • Vs: Dethleffs i 5880
    « Vastaus #7 : 6.06.2020 kello on 18:47 »
    Moi mikä on pudottanut releet pois päältä? Akku varmaan tarvii irrottaa järjestelmästä?  Kiitos avusta. PS jos releet kuittaa laturista niin tarviiko seinäsähköpanelista vielä kytkeä 12v


  • Vieras
  • Vs: Dethleffs i 5880
    « Vastaus #8 : 6.06.2020 kello on 18:51 »
    Lataa hupiakkua 14.48v

  • Vieras
  • Vs: Dethleffs i 5880
    « Vastaus #9 : 6.06.2020 kello on 19:23 »
    Perusongelma on se vihreä johto hupiakun kyljessä, onko - vai + vai jätänkö irti?

    *****
    • LämmitinGuru
    • Aluevalvoja
    • Kalustoon kuuluva
    • Viimeksi paikalla:tänään kello 10:50
    Vs: Dethleffs i 5880
    « Vastaus #10 : 6.06.2020 kello on 20:16 »
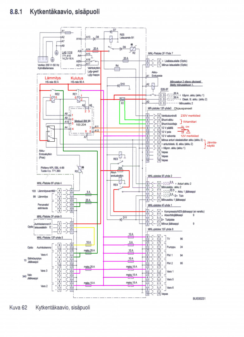
    Tuskin liittyy EBL:n mitenkään, mutta en tiedä. Jos lataus toimii niin onko toinen vihreä vipu eri asennossa. Katso kytkentäkuvaa.

    *****
    • Matkailija
    • Aiheen aloittaja
    • Viimeksi paikalla: 4.02.2024 kello on 22:19
    Vs: Dethleffs i 5880
    « Vastaus #11 : 7.06.2020 kello on 07:22 »
    Moi onko sinulla se ohjauspaneli varmatoiminen, että oletettavasti siinä ei ole vikaa?

     

    anything