rekisteriseloste

Tiedote rekisteröitymisestä

Jos et ole saanut vahvistusviestiä rekisteröitymisestä si, tarkista roskapostikansiosi. Tämä erityisesti hotmail ja gmail sähköpostin käyttäjille.

Kirjoittaja Aihe: DIY kaukokäynnistin Eber lämmitin/Webaston kello  (Luettu 34433 kertaa)

*****
  • Karavaanari
  • Viimeksi paikalla:22.09.2019 kello on 14:41
Vs: DIY kaukokäynnistin Eber lämmitin/Webaston kello
« Vastaus #15 : 16.11.2014 kello on 11:45 »
Tässä sivusta lueskelin...
Onko tuohon soikiaan Webaston kelloon samanlainen kytkentäkavio?

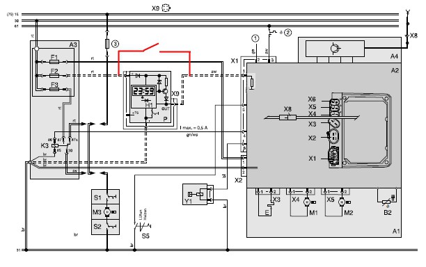
1530:n kytkentä, ohjaus jännitteellä lämmitin käy niin kauan, kuin nasta 2 on ylhällä.
1. +15
2. out
3. +
4. -

1533:n kytkentä, ohjaus sarjaliikenteellä.
1. out
2. wbus
3. +
4. -

*****
  • Kalustoon kuuluva
  • Viimeksi paikalla:eilen kello 12:55
Vs: DIY kaukokäynnistin Eber lämmitin/Webaston kello
« Vastaus #16 : 16.11.2014 kello on 21:27 »
sen verran kaukaa sentään on kaukkarin toimittava että tältä kaikelta vaivalta säästyy ja weban saa päälle kotona / toimistolla ihan sisätiloista käsin 8)

Weban oma kantaa hyvissä oloissa n. 1km ja se kertoo saiko yhteyden.

*****
  • Kalustoon kuuluva
  • Viimeksi paikalla:tänään kello 08:09
Vs: DIY kaukokäynnistin Eber lämmitin/Webaston kello
« Vastaus #17 : 17.11.2014 kello on 08:43 »
No, kukas piirtää sen weban kellon rinnalle releohjauksen kytkiksen?

Minä en ainakaan osannut 12 vuotta sitten tuon laatikkokellon rinnalle kytkeä relettä... se ~7 V jännite liekin palaessa ulostulossa laitto miettimään, että millä ihme-pulssilla tuo kellolaite ohjaa webaa.. Kahan kaveri oli kolvannut piirilevylle kalvopainikkeen rinnalle ulkoisen ohjauksen. Tuntui liian vaikealta kun helpomminkin onnistui..

*****
  • Kaikkien kaveri Sr.
  • Viimeksi paikalla:tänään kello 09:53
  • Eipä turhia höttyillä :)
Vs: DIY kaukokäynnistin Eber lämmitin/Webaston kello
« Vastaus #18 : 17.11.2014 kello on 09:30 »
Weban oma kantaa hyvissä oloissa n. 1km ja se kertoo saiko yhteyden.

Tuo on se parempi versio noista Weban kakeista. Se hinnat-alkaen versio ei kanna hyvä jos 50m, saati jos on esteitä matkalla, betoniseinää tms, mutta kertoo kyllä sekin menikö käsky perille vaiko eikö 8)

*****
  • Karavaanari
  • Viimeksi paikalla:22.09.2019 kello on 14:41
Vs: DIY kaukokäynnistin Eber lämmitin/Webaston kello
« Vastaus #19 : 17.11.2014 kello on 11:30 »
No, kukas piirtää sen weban kellon rinnalle releohjauksen kytkiksen?

Minä en ainakaan osannut 12 vuotta sitten tuon laatikkokellon rinnalle kytkeä relettä... se ~7 V jännite liekin palaessa ulostulossa laitto miettimään, että millä ihme-pulssilla tuo kellolaite ohjaa webaa..

Jänniteohjatuissa noin.

7V jännite johtuu kellolaiteen pnp transistorin sarjavastuksen ja ohjainlaitteen alasvetovastuksen muodostamasta kytkennästä.



*****
  • Matkailija
  • Viimeksi paikalla:28.06.2025 kello on 13:50
    • Työ
Vs: DIY kaukokäynnistin Eber lämmitin/Webaston kello
« Vastaus #20 : 21.11.2014 kello on 13:47 »
Ruotsalainen keksintö

*****
  • Kalustoon kuuluva
  • Viimeksi paikalla:tänään kello 11:04
Vs: DIY kaukokäynnistin Eber lämmitin/Webaston kello
« Vastaus #21 : 21.11.2014 kello on 14:27 »
Tällaista vanhaa sivustoa joskus tutkailin....
http://www.j-pk.net/tekniikka/webasto/index.html

Itsellä henkilöautossa tuo Telestart T-100. Siinähän se ajastin on siinä kakessa. Kytkee kyllä hyvin ainakin kiviseinien läpi 200m.

*****
  • Karavaanari
  • Viimeksi paikalla: 1.07.2018 kello on 09:39
Vs: DIY kaukokäynnistin Eber lämmitin/Webaston kello
« Vastaus #22 : 22.11.2014 kello on 22:18 »
Tuosta vajaa 50€ GSM-ohjain vaikka Weballe: http://www.ebay.com/itm/Sefa-GSM-Gate-Door-Opener-Pager-/331363898426 Thumb
Muuten varmaan toimiva ratkaisu, mut alin toimintalämpötila ilmoitettu -10°C.  Thumbd

Joku tämmönen pitäis saaha munkin tohon 1533 minikelloon viriteltyä. Vanhaa nokialaistabei jaksa alkaa tinailemaan ja 350€ Weban oma tai Remucin versio ei hintansa vuoksi kiinnosta.

*****
  • LämmitinGuru
  • Kalustoon kuuluva
  • Viimeksi paikalla:tänään kello 06:55
Vs: DIY kaukokäynnistin Eber lämmitin/Webaston kello
« Vastaus #23 : 22.11.2014 kello on 22:30 »
Jänniteohjatuissa noin.

7V jännite johtuu kellolaiteen pnp transistorin sarjavastuksen ja ohjainlaitteen alasvetovastuksen muodostamasta kytkennästä.

(Kuva piiloitettu, klikkaa tätä niin näet kuvan.)

Noin minä sen yhteen Eberiin tein. GSM-ohjaus.

*****
  • Kaikkien Kaveri
  • Aiheen aloittaja
  • Viimeksi paikalla: 8.07.2022 kello on 08:20
    • Omat kotisivut
Vs: DIY kaukokäynnistin Eber lämmitin/Webaston kello
« Vastaus #24 : 23.11.2014 kello on 09:33 »
Tällä vois kokeilla myös...
http://www.elektrolinna.fi/kauppa/index.php?infosivukoodi=MK160
Ei ole kallis eikä tarvi "ropata" puhelinta.



*****
  • Karavaanari
  • Viimeksi paikalla:24.03.2021 kello on 05:58
    • Hymer kulkee ja koirat haukkuu...
Vs: DIY kaukokäynnistin Eber lämmitin/Webaston kello
« Vastaus #25 : 23.11.2014 kello on 14:57 »
Ruotsalainen keksintö

Tämähän kuulostaa mielenkiintoiselta! Olen itse pohtinut lämmityksen automatisointia, koska meillä pakkasen puolella olevat talviyöt ovat harvinaisia, enkä ole aikeissa tyhjentää vesiä autosta.  Vibsolas kertoo minulle, koska pakkasta on autossa ja lämppärin napsautus päälle pitäisi peruslämmön tarvittavan ajan yllä.

Tämän avulla Vibsolas käynnistäisi lämppärin ja myös sammuttaisi sen, kun lämpötila olisi palannut takaisin plussan puolelle...

Ja laite tuntuu tukevan Webaston ja Eberin ohjaimia, joten pyysin jo lisätietoja. 

Jos päädyn tilaamaan tämän, niin saatte sitten lukea testit ja käyttökokemukset.

*****
  • Kaikkien Kaveri
  • Aiheen aloittaja
  • Viimeksi paikalla: 8.07.2022 kello on 08:20
    • Omat kotisivut
Vs: DIY kaukokäynnistin Eber lämmitin/Webaston kello
« Vastaus #26 : 12.12.2014 kello on 09:08 »
Niille jotka ei huomannut tuolla toisessa ketjussa olevaa minun kerrontaa aiheesta niin kerrottakoon täälläkin että nyt on toiminnassa sellainen kauko-ohjain minulla että voi vaikka Tenerifalta laittaa lämmityksen päälle :) Ei jää ainakaan kantomatkasta kiinni. Eli värkkäsin vanhasta 5130:sta ohjaimen joka matkii Weban minikellon liekkinappia.
Jari-Pekka Korhosen ohjeita mukaillen sain homman toimimaan. Vielä pitää luurin jännitesyöttö rakentaa  että toimii ilman akkua.
Kunhan löydän jostain "signaalin" mikä kertoo että lämmitin on lähtenyt päälle niin lisäyksenä sitten rakennan vaikka tekstarivastauksen jos vain mahdollista.

*****
  • Kaikkien Kaveri
  • Aiheen aloittaja
  • Viimeksi paikalla: 8.07.2022 kello on 08:20
    • Omat kotisivut
Vs: DIY kaukokäynnistin Eber lämmitin/Webaston kello
« Vastaus #27 : 30.12.2014 kello on 10:04 »
Pikku lisäys tähän.
Eihän se tuo 5140:sen akku kestäny pakkasta ollenkaan joten luuri piti tästä sovelluksesta heivata.
Pyöräytin kytkennän vanhaan 3110:aan (jonka luulin kyllä olevan rikki) jossa sain suorasähkönsyötön toimimaan toisin kuin 5140:ssä. Eli testit jatkuu.


*****
  • Kaikkien Kaveri
  • Viimeksi paikalla: 9.10.2020 kello on 12:17
    • East Coast Fellows
Vs: DIY kaukokäynnistin Eber lämmitin/Webaston kello
« Vastaus #29 : 6.01.2015 kello on 21:16 »
Tuohan on aivan kohtuu hintainen, hyvä vinkki!

 

anything